Помогите опознать и подключить контроллер

Контроллеры, драйверы, датчики, управляющие устройства.
Newengine
Мастер
Сообщения: 276
Зарегистрирован: 01 янв 2015, 17:43
Репутация: 25
Настоящее имя: Станислав
Контактная информация:

Помогите опознать и подключить контроллер

Сообщение Newengine »

Уважаемые форумчане!
Есть вот такая плата, https://docs.google.com/file/d/0B0TWzT9 ... Hc/preview на ней распаяны микросхемы L297+L298 с обвязкой, что является драйвером шагового двигателя, плата рассчитана на управление двумя двигателями, кроме того использовано по две микросхемы L298 на каждый двигатель для увеличения выходного тока. Стоит задача подключить все это дело к LPT порту компьютера для управления шаговыми двигателями

Что уже сделано: на двойное белое гнездо подано напряжение 12В, к четверному белому гнезду подключены двигатели. На синем гнезде нашел ножки к которым можно подать напряжение 5в, после этого двигатели начинают "петь"
Вот видяшка
http://youtu.be/cVsGjYSDUW8
Что дальше делать- ума не приложу.
Newengine
Мастер
Сообщения: 276
Зарегистрирован: 01 янв 2015, 17:43
Репутация: 25
Настоящее имя: Станислав
Контактная информация:

Re: Помогите опознать и подключить контроллер

Сообщение Newengine »

Назрел вопрос: может ли сигнал Step быть отрицательным? Дело в том, что я подавал Step на контакты платы положительным проводом от генератора импульсов. Сегодня случайно перепутал провода и тыкнул минусовым, и свершилось чудо: движки зашагали!
Может ли компьютер на LPT порт выдавать отрицательный сигнал?
Аватара пользователя
Сергей Саныч
Мастер
Сообщения: 9116
Зарегистрирован: 30 май 2012, 14:20
Репутация: 2858
Откуда: Тюмень
Контактная информация:

Re: Помогите опознать и подключить контроллер

Сообщение Сергей Саныч »

Newengine писал(а):Может ли компьютер на LPT порт выдавать отрицательный сигнал?
Нет, не может.
Учитывая изобилие аналоговых микросхем (ОУ. компараторы) и резисторов на плате, можно предположить, что это довольно специфический драйвер, который принимает сигналы нестандартных уровней (например с оптических энкодеров). Но это только домыслы.
Newengine писал(а):Что дальше делать- ума не приложу.
Купить нормальные драйверы. И двигатели.
Чудес не бывает. Бывают фокусы.
Аватара пользователя
torvn77
Мастер
Сообщения: 2442
Зарегистрирован: 02 июн 2012, 22:12
Репутация: 215
Откуда: Россия,Санкт-Петербург
Контактная информация:

Re: Помогите опознать и подключить контроллер

Сообщение torvn77 »

Судя по видео,двигатели поют,но не вращаются.
А вы их точно правильно подключили?
Newengine
Мастер
Сообщения: 276
Зарегистрирован: 01 янв 2015, 17:43
Репутация: 25
Настоящее имя: Станислав
Контактная информация:

Re: Помогите опознать и подключить контроллер

Сообщение Newengine »

Думаю, что подключил правильно так как подавая сигнал от генератора импульсов на 18-ю ногу двигатель шагает.
Аватара пользователя
torvn77
Мастер
Сообщения: 2442
Зарегистрирован: 02 июн 2012, 22:12
Репутация: 215
Откуда: Россия,Санкт-Петербург
Контактная информация:

Re: Помогите опознать и подключить контроллер

Сообщение torvn77 »

Ну вот,ищите ещё одну такую ногу для другого двигателя и ещё две ноги которые при подаче постоянного сигнала меняют направление.
Newengine
Мастер
Сообщения: 276
Зарегистрирован: 01 янв 2015, 17:43
Репутация: 25
Настоящее имя: Станислав
Контактная информация:

Re: Помогите опознать и подключить контроллер

Сообщение Newengine »

Вся беда в том, что управлят с компьютера таким макаром не получается. Пробовал перерезать дорожку на18 ногу- управление с компа идет, но мотор сильно греется.
Аватара пользователя
torvn77
Мастер
Сообщения: 2442
Зарегистрирован: 02 июн 2012, 22:12
Репутация: 215
Откуда: Россия,Санкт-Петербург
Контактная информация:

Re: Помогите опознать и подключить контроллер

Сообщение torvn77 »

Минутку,а 18 нога чего?
Микросхемы?

Если да,то сделай фотографии не как сейчас в перспективе,а строго с веху и строго с низу,а то ни чего не видно.
Аватара пользователя
torvn77
Мастер
Сообщения: 2442
Зарегистрирован: 02 июн 2012, 22:12
Репутация: 215
Откуда: Россия,Санкт-Петербург
Контактная информация:

Re: Помогите опознать и подключить контроллер

Сообщение torvn77 »

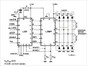
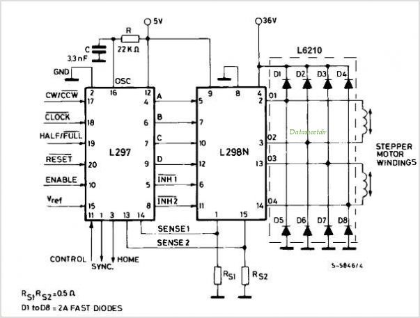
Погуглил: https://www.google.ru/search?q=l297+dat ... 5#imgdii=_
L297-circuits.jpg (2249 просмотров) <a class='original' href='./download/file.php?id=39568&mode=view' target=_blank>Загрузить оригинал (40.7 КБ)</a>
Вроде как 17 DIR,18- Step
Мог и сам всё давно найти.

П.С.
Интересно,канала два,а N298 на плате четыре.
Что делают ещё две микросхемы?
Аватара пользователя
michael-yurov
Почётный участник
Почётный участник
Сообщения: 11730
Зарегистрирован: 26 июл 2012, 00:10
Репутация: 4703
Настоящее имя: Михаил Львович
Откуда: Новоуральск
Контактная информация:

Re: Помогите опознать и подключить контроллер

Сообщение michael-yurov »

torvn77 писал(а):П.С.
Интересно,канала два,а N298 на плате четыре.
Что делают ещё две микросхемы?
Newengine писал(а):кроме того использовано по две микросхемы L298 на каждый двигатель для увеличения выходного тока.
Newengine
Мастер
Сообщения: 276
Зарегистрирован: 01 янв 2015, 17:43
Репутация: 25
Настоящее имя: Станислав
Контактная информация:

Re: Помогите опознать и подключить контроллер

Сообщение Newengine »

Уточню: Перерезаю дорожку которая идет к 18 ноге, припаиваю провод к той же ноге и подаю Step от компа. Движок шагает, но при этом сильно греется и уже не "поет", при чем удержание во время простоя такое, что пальцами не провернешь.
Newengine
Мастер
Сообщения: 276
Зарегистрирован: 01 янв 2015, 17:43
Репутация: 25
Настоящее имя: Станислав
Контактная информация:

Re: Помогите опознать и подключить контроллер

Сообщение Newengine »

Сегодня весь день срисовывал плату. Вот что получилось : в основном правая часть. Там где линии обрываются, или знак вопроса или коричневые- это не определенные мной дорожки так как плата двухсторонняя и много дорожек просто заканчиваются точкой. а куда она потом идет- х.з.
https://drive.google.com/file/d/0B0TWzT ... sp=sharing
Аватара пользователя
shalek
Почётный участник
Почётный участник
Сообщения: 3023
Зарегистрирован: 25 авг 2014, 10:40
Репутация: 2583
Настоящее имя: Александр
Откуда: РБ Бобруйск
Контактная информация:

Re: Помогите опознать и подключить контроллер

Сообщение shalek »

Newengine писал(а):много дорожек просто заканчиваются точкой. а куда она потом идет- х.з.
Так на обратную сторону вестимо. Если не многослойная плата.
Если ты не можешь решить проблему, значит это не твоя проблема!
Мой канал на YouTube: YouTube
ЧПУ "Бобр" 600x500 мм
shalek64@gmail.com
Аватара пользователя
Сергей Саныч
Мастер
Сообщения: 9116
Зарегистрирован: 30 май 2012, 14:20
Репутация: 2858
Откуда: Тюмень
Контактная информация:

Re: Помогите опознать и подключить контроллер

Сообщение Сергей Саныч »

shalek писал(а):Если не многослойная плата.
Плата явно многослойная. Схему можно установить только прозвонкой.
Чудес не бывает. Бывают фокусы.
Newengine
Мастер
Сообщения: 276
Зарегистрирован: 01 янв 2015, 17:43
Репутация: 25
Настоящее имя: Станислав
Контактная информация:

Re: Помогите опознать и подключить контроллер

Сообщение Newengine »

В общем, окончательный вариант: перерезанная дорожка на 18-ю и 17-ю ногу , к ногам припаял провода , подаю step и dir. Теперь надо побороть нагрев двигов. Читал, что это делается уменьшением Vref подбором резисторов на 15 ноге? У меня Vref 1,8вольт.
Аватара пользователя
torvn77
Мастер
Сообщения: 2442
Зарегистрирован: 02 июн 2012, 22:12
Репутация: 215
Откуда: Россия,Санкт-Петербург
Контактная информация:

Re: Помогите опознать и подключить контроллер

Сообщение torvn77 »

Сергей Саныч писал(а):Плата явно многослойная. Схему можно установить только прозвонкой.
Можно посмотреть на просвет,если расположить сзади достаточно мощный источник света.
Хотя в светлую погоду может хватить и света из окна.
Аватара пользователя
Serg
Мастер
Сообщения: 21923
Зарегистрирован: 17 апр 2012, 14:58
Репутация: 5183
Заслуга: c781c134843e0c1a3de9
Настоящее имя: Сергей
Откуда: Москва
Контактная информация:

Re: Помогите опознать и подключить контроллер

Сообщение Serg »

Если плата грамотно разработана и разведена, то одним и внутренних слоёв будет большой непрозрачный земляной полигон во всю плату...
Я не Христос, рыбу не раздаю, но могу научить, как сделать удочку...
Newengine
Мастер
Сообщения: 276
Зарегистрирован: 01 янв 2015, 17:43
Репутация: 25
Настоящее имя: Станислав
Контактная информация:

Re: Помогите опознать и подключить контроллер

Сообщение Newengine »

Полигон. Похоже так и есть
Newengine
Мастер
Сообщения: 276
Зарегистрирован: 01 янв 2015, 17:43
Репутация: 25
Настоящее имя: Станислав
Контактная информация:

Re: Помогите опознать и подключить контроллер

Сообщение Newengine »

Вобщем, купил вот такую комплектуху
20151212_175231.jpg (1805 просмотров) <a class='original' href='./download/file.php?id=67433&mode=view' target=_blank>Загрузить оригинал (2.55 МБ)</a>
Всё заработало сразу. Доволен.
Побыстрячку собрал из фотоувеличителя Крокус пенорезку (нижние направляющие)
20151212_175057.jpg (1805 просмотров) <a class='original' href='./download/file.php?id=67434&mode=view' target=_blank>Загрузить оригинал (2.46 МБ)</a>
Спасибо всем откликнувшимся.
Newengine
Мастер
Сообщения: 276
Зарегистрирован: 01 янв 2015, 17:43
Репутация: 25
Настоящее имя: Станислав
Контактная информация:

Re: Помогите опознать и подключить контроллер

Сообщение Newengine »

ещё пара фото
Вложения
20151210_212112.jpg (1805 просмотров) <a class='original' href='./download/file.php?id=67435&mode=view' target=_blank>Загрузить оригинал (1.23 МБ)</a>
20151210_212203.jpg (1805 просмотров) <a class='original' href='./download/file.php?id=67436&mode=view' target=_blank>Загрузить оригинал (1.3 МБ)</a>
20151210_212231.jpg (1805 просмотров) <a class='original' href='./download/file.php?id=67438&mode=view' target=_blank>Загрузить оригинал (1.28 МБ)</a>
Ответить

Вернуться в «Электроника»