Как состыковать YASKAWA SGDV c ЧПУ SINUMERIK 808D
Как состыковать YASKAWA SGDV c ЧПУ SINUMERIK 808D
Здравствуйте. До этого работал только с аналоговым управлением приводами. Возникла необходимость подключения YASKAWA SGDV-5R4D01A к ЧПУ SINUMERIK 808D, у которого только импульсное управление приводами. Помогите, пожалуйста, разобраться в стыковке ЧПУ и привода. Например, мне не понятно по каким проводам ЧПУ получает информацию от датчика положения.
Заранее, спасибо, за любую информацию.
Заранее, спасибо, за любую информацию.
- Вложения
-
- Стыковка ЧПУ и привода.doc
- Мои предположения. Они могут быть не правильными.
- (109.5 КБ) 1061 скачивание
-
aftaev
- Зачётный участник

- Сообщения: 34042
- Зарегистрирован: 04 апр 2010, 19:22
- Репутация: 6194
- Откуда: Казахстан.
- Контактная информация:
Re: Как состыковать YASKAWA SGDV c ЧПУ SINUMERIK 808D
кака интересная темаcnc63 писал(а):Возникла необходимость подключения YASKAWA SGDV-5R4D01A к ЧПУ SINUMERIK 808D,
Это и хорошоcnc63 писал(а):у которого только импульсное управление приводами.
а ни как. Тем и хорош/плох импульсный режим. ЧПУ(Сименс) выдает сигналы степ/дир, а серва их кушает и уже сама по энкодеру держит позицию.cnc63 писал(а): Например, мне не понятно по каким проводам ЧПУ получает информацию от датчика положения.
Когда ЧПУ работает с аналоговыми сервами(+-10в), то позиция считывается энкодером и заводится в ЧПУ. Позицию "держит" ЧПУ и PID настраивается в ЧПУ. Хорошо тем что ЧПУ "видит" положение оси через энкодер
Когда ЧПУ работает в сервами в режиме позиции (step/dir), то ЧПУ выдает импульсы, и уже задача привода(сервы) эту позицию держать. Плохо тем что ЧПУ не "видит" насколько реально отработал позицию привод.
ты главное не теряйся и расскажи нам больше про 808Dcnc63 писал(а):Заранее, спасибо, за любую информацию.
Дилетанту сложные вещи кажутся очень простыми, и только профессионал понимает насколько сложна самая простая вещь
Кто хочет - ищет возможности, кто не хочет - ищет оправдание.
Найди работу по душе и тебе не придется работать.
Кто хочет - ищет возможности, кто не хочет - ищет оправдание.
Найди работу по душе и тебе не придется работать.
-
aftaev
- Зачётный участник

- Сообщения: 34042
- Зарегистрирован: 04 апр 2010, 19:22
- Репутация: 6194
- Откуда: Казахстан.
- Контактная информация:
Re: Как состыковать YASKAWA SGDV c ЧПУ SINUMERIK 808D
cnc63, Глянул твой файл. Что то там много ты нарисовал стрелок. Нужно начать с простого пошевелить сервой. Ты сможешь заставить 808D выдавать сигналы step/dir без других сигналов? Например Сименс сможет работать по началу без сигналов 14 RDY и 15 ALM?
Дилетанту сложные вещи кажутся очень простыми, и только профессионал понимает насколько сложна самая простая вещь
Кто хочет - ищет возможности, кто не хочет - ищет оправдание.
Найди работу по душе и тебе не придется работать.
Кто хочет - ищет возможности, кто не хочет - ищет оправдание.
Найди работу по душе и тебе не придется работать.
Re: Как состыковать YASKAWA SGDV c ЧПУ SINUMERIK 808D
Много встречаю упоминаний про step/dir. Но пока нашел только что это используется при управлении шаговыми приводами. В описаниях моих устройств (и ЧПУ и servopack) нет не одного слова step/dir. Пока изучаю дальше и глубже.
- mhael
- Мастер
- Сообщения: 2443
- Зарегистрирован: 09 мар 2013, 11:22
- Репутация: 769
- Настоящее имя: Ильдар
- Контактная информация:
Re: Как состыковать YASKAWA SGDV c ЧПУ SINUMERIK 808D
А фраза "pulse train" не попадалась на глаза?cnc63 писал(а):В описаниях моих устройств (и ЧПУ и servopack) нет не одного слова step/dir
Re: Как состыковать YASKAWA SGDV c ЧПУ SINUMERIK 808D
Здравствуйте ещё раз.
Продолжаю изучать данную тему.
Привод SGDV с двигателем SGMGV автономно без ЧПУ по методике YASKAWA проверил. Всё работает на разных скоростях.
Но я не до конца разобрался, как его подключить к ЧПУ SINUMERIK 808D.
Из разных источников взял описания разъёмов Х51-Х53 ЧПУ SINUMERIK 808D (для импульсного управления приводами).
1 Источник «Electrical Installation Manual Operating Instructions, 12/2012, 6FC5397-2EP10-0BA0 страница 28»
2 Источник – тот же, только страница 30.
3 Источник "Siemens No.:2012-12-001 I DT SNC M3S "
4 Источник - Фирменный кабель связи "Set point cable"
В них один и тот же контакт разъёма ЧПУ Х51 имеет разные названия.
Например, контакт №7 разъёма Х51.
В 1 источнике он называется М24, в 3 источнике он называется "Servo enable and ALARM RESET Ground", в 4 источнике на нём сидит провод с маркировкой "ZM24- общий нуль метки".
С сервопака сигнал нуль-метки идет 5-ти вольтовый. А в описании (источник 3) говорится, что в ЧПУ этот сигнал идет 24-х вольтовый.
Заранее спасибо за любую информацию.
Продолжаю изучать данную тему.
Привод SGDV с двигателем SGMGV автономно без ЧПУ по методике YASKAWA проверил. Всё работает на разных скоростях.
Но я не до конца разобрался, как его подключить к ЧПУ SINUMERIK 808D.
Из разных источников взял описания разъёмов Х51-Х53 ЧПУ SINUMERIK 808D (для импульсного управления приводами).
1 Источник «Electrical Installation Manual Operating Instructions, 12/2012, 6FC5397-2EP10-0BA0 страница 28»
2 Источник – тот же, только страница 30.
3 Источник "Siemens No.:2012-12-001 I DT SNC M3S "
4 Источник - Фирменный кабель связи "Set point cable"
В них один и тот же контакт разъёма ЧПУ Х51 имеет разные названия.
Например, контакт №7 разъёма Х51.
В 1 источнике он называется М24, в 3 источнике он называется "Servo enable and ALARM RESET Ground", в 4 источнике на нём сидит провод с маркировкой "ZM24- общий нуль метки".
С сервопака сигнал нуль-метки идет 5-ти вольтовый. А в описании (источник 3) говорится, что в ЧПУ этот сигнал идет 24-х вольтовый.
Заранее спасибо за любую информацию.
- Вложения
-
- Electr_inst_en.pdf
- 1 источник, он же и второй.
- (284.48 КБ) 715 скачиваний
-
- 808D set point cable X51~X53 connecting with V60 driver instructions.pdf
- 3 источник. Пример подключения привода SINAMICS V60
- (62.58 КБ) 1333 скачивания
-
aftaev
- Зачётный участник

- Сообщения: 34042
- Зарегистрирован: 04 апр 2010, 19:22
- Репутация: 6194
- Откуда: Казахстан.
- Контактная информация:
Re: Как состыковать YASKAWA SGDV c ЧПУ SINUMERIK 808D
с этой ЧПУ 808D коннектора в комплекте есть или только кабеля уже распаянные.
Сделай фото покажи что идет в комплекте.
По мне проще самому кабель распаять как нужно
Сделай фото покажи что идет в комплекте.
По мне проще самому кабель распаять как нужно
Дилетанту сложные вещи кажутся очень простыми, и только профессионал понимает насколько сложна самая простая вещь
Кто хочет - ищет возможности, кто не хочет - ищет оправдание.
Найди работу по душе и тебе не придется работать.
Кто хочет - ищет возможности, кто не хочет - ищет оправдание.
Найди работу по душе и тебе не придется работать.
Re: Как состыковать YASKAWA SGDV c ЧПУ SINUMERIK 808D
Кабель заказан фирменный. Со стороны ЧПУ разъём Х51 запаян, со стороны привода - провода с маркировкой как показано на странице 30 (во вложении).
-
aftaev
- Зачётный участник

- Сообщения: 34042
- Зарегистрирован: 04 апр 2010, 19:22
- Репутация: 6194
- Откуда: Казахстан.
- Контактная информация:
Re: Как состыковать YASKAWA SGDV c ЧПУ SINUMERIK 808D
Подключать нужно частями. Подключить вначале степ/дир и попробовать покрутить мотором
Дилетанту сложные вещи кажутся очень простыми, и только профессионал понимает насколько сложна самая простая вещь
Кто хочет - ищет возможности, кто не хочет - ищет оправдание.
Найди работу по душе и тебе не придется работать.
Кто хочет - ищет возможности, кто не хочет - ищет оправдание.
Найди работу по душе и тебе не придется работать.
Re: Как состыковать YASKAWA SGDV c ЧПУ SINUMERIK 808D
При подключении, как показано во вложение, система ЧПУ-ПРИВОД-Двигатель в ручном режиме ЧПУ начала слушаться. Путём подбора параметров в приводе и в ЧПУ даже получилось всё согласовать. Но остаются ещё вопросы.
1. Для ЧПУ надо инверсировать сигнал ALM привода.
2. У привода сигнал нуль-метки 5-ти вольтовый. А на вход ЧПУ надо 24-х вольтовый.
Будем думать дальше.
1. Для ЧПУ надо инверсировать сигнал ALM привода.
2. У привода сигнал нуль-метки 5-ти вольтовый. А на вход ЧПУ надо 24-х вольтовый.
Будем думать дальше.
-
aftaev
- Зачётный участник

- Сообщения: 34042
- Зарегистрирован: 04 апр 2010, 19:22
- Репутация: 6194
- Откуда: Казахстан.
- Контактная информация:
Re: Как состыковать YASKAWA SGDV c ЧПУ SINUMERIK 808D
Это вроде можно сделатьв настройках самого приводаcnc63 писал(а):1. Для ЧПУ надо инверсировать сигнал ALM привода.
Скорее всего TTL уровни. Ставить или транзистор или оптопару.cnc63 писал(а):2. У привода сигнал нуль-метки 5-ти вольтовый. А на вход ЧПУ надо 24-х вольтовый.
cnc63, 808D за сколько брали и в какой стране?
Дилетанту сложные вещи кажутся очень простыми, и только профессионал понимает насколько сложна самая простая вещь
Кто хочет - ищет возможности, кто не хочет - ищет оправдание.
Найди работу по душе и тебе не придется работать.
Кто хочет - ищет возможности, кто не хочет - ищет оправдание.
Найди работу по душе и тебе не придется работать.
- mhael
- Мастер
- Сообщения: 2443
- Зарегистрирован: 09 мар 2013, 11:22
- Репутация: 769
- Настоящее имя: Ильдар
- Контактная информация:
Re: Как состыковать YASKAWA SGDV c ЧПУ SINUMERIK 808D
Что-то мне подсказывает, что в ЧПУ сименса под Zero-mark понимается отдельный датчик нуля (аля Home) и туда датчик нуля сервы не надо заводить. Ато вы получите несколько "нулей" вдоль одной оси.
Re: Как состыковать YASKAWA SGDV c ЧПУ SINUMERIK 808D
Zero mark (BERO), from drive side - это маркировка провода из единственного кабеля связи между ЧПУ и servopack. Это НУЛЬ-метка энкодера для реферирования после включения.
Сигнал с датчика Home (кулачка) приходит 24В, но на входной разъём ЧПУ.
Сигнал с датчика Home (кулачка) приходит 24В, но на входной разъём ЧПУ.
- mhael
- Мастер
- Сообщения: 2443
- Зарегистрирован: 09 мар 2013, 11:22
- Репутация: 769
- Настоящее имя: Ильдар
- Контактная информация:
Re: Как состыковать YASKAWA SGDV c ЧПУ SINUMERIK 808D
Тогда Вам нужен преобразователь уровней. Например у Яскавы есть для этого свой, но он только до 12 Вольт. В приведенной схеме используется LRX-01/A2, который 5-тивольтовую нуль-метку преобразует в 12 вольт.
Этот сигнал должен быть подан на "Line Receiver", что и в мануале на SGDV прямо указано.
$90 спасут отца русской демократии - http://www.automationdirect.com/adc/Sho ... 9/FC-ISO-CConnect the line-driver output circuit through a line receiver circuit at the host controller.
-
aftaev
- Зачётный участник

- Сообщения: 34042
- Зарегистрирован: 04 апр 2010, 19:22
- Репутация: 6194
- Откуда: Казахстан.
- Контактная информация:
Re: Как состыковать YASKAWA SGDV c ЧПУ SINUMERIK 808D
согласовать думаю можно намного дешевше если собрать свою схему примерно так http://pro-radio.ru/urbanism/9095/ ток оптопару по шустрее и пересчитать на нужное напряжениеmhael писал(а):$90 спасут отца русской демократии
Мож такое пойдет ULN2803AN
Готовое
http://www.rentamatic.ru/ms/megasensor/ ... index.html
Дилетанту сложные вещи кажутся очень простыми, и только профессионал понимает насколько сложна самая простая вещь
Кто хочет - ищет возможности, кто не хочет - ищет оправдание.
Найди работу по душе и тебе не придется работать.
Кто хочет - ищет возможности, кто не хочет - ищет оправдание.
Найди работу по душе и тебе не придется работать.
-
aftaev
- Зачётный участник

- Сообщения: 34042
- Зарегистрирован: 04 апр 2010, 19:22
- Репутация: 6194
- Откуда: Казахстан.
- Контактная информация:
Re: Как состыковать YASKAWA SGDV c ЧПУ SINUMERIK 808D
cnc63, чтобы не покупать фирменные кабеля от Сименса в комплекте идут разъемы что в 808d втыкаются? Там какие разъемы под отвертку или какие то особые разъемы?
Дилетанту сложные вещи кажутся очень простыми, и только профессионал понимает насколько сложна самая простая вещь
Кто хочет - ищет возможности, кто не хочет - ищет оправдание.
Найди работу по душе и тебе не придется работать.
Кто хочет - ищет возможности, кто не хочет - ищет оправдание.
Найди работу по душе и тебе не придется работать.
- mhael
- Мастер
- Сообщения: 2443
- Зарегистрирован: 09 мар 2013, 11:22
- Репутация: 769
- Настоящее имя: Ильдар
- Контактная информация:
Re: Как состыковать YASKAWA SGDV c ЧПУ SINUMERIK 808D
Я уж не стал предлагать:aftaev писал(а):согласовать думаю можно намного дешевше если собрать свою схему
1. $90 по сравнению со стоимостью ЧПУ и приводов - капля в море. Если даже кабели фирменные.
2. Тут мануал прочитать-то проблема, а уж понять, да еще сделать...
-
aftaev
- Зачётный участник

- Сообщения: 34042
- Зарегистрирован: 04 апр 2010, 19:22
- Репутация: 6194
- Откуда: Казахстан.
- Контактная информация:
Re: Как состыковать YASKAWA SGDV c ЧПУ SINUMERIK 808D
ждать долговато прийдется, быстрейше спаятьmhael писал(а):1. $90 по сравнению со стоимостью ЧПУ и приводов - капля в море. Если даже кабели фирменные.
Дилетанту сложные вещи кажутся очень простыми, и только профессионал понимает насколько сложна самая простая вещь
Кто хочет - ищет возможности, кто не хочет - ищет оправдание.
Найди работу по душе и тебе не придется работать.
Кто хочет - ищет возможности, кто не хочет - ищет оправдание.
Найди работу по душе и тебе не придется работать.
Re: Как состыковать YASKAWA SGDV c ЧПУ SINUMERIK 808D
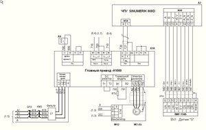
Дальнейшие эксперименты приостановились из-за начала сборки станка механиками.
Сейчас изучаю подключение частотника YASKAWA А1000 на главный привод к этому ЧПУ.
Здесь, думаю, должно быть полегче. Есть документация на русском. Но "толчок" от Вас мне поможет.
Энкодер на шпиндель будет подключен к ЧПУ. Двигатель - асинхронный АИР 11кВт.
При подключении YASKAWA А1000 к ЧПУ как показано во вложении, какой режим управления правильный?
Параметр А1-02=0 (частотное управление для асинхронных двигателей - V/f-регулирование. ) или А1-02=2 (векторное управление с разомкнутым контуром - OLV).
Сейчас изучаю подключение частотника YASKAWA А1000 на главный привод к этому ЧПУ.
Здесь, думаю, должно быть полегче. Есть документация на русском. Но "толчок" от Вас мне поможет.
Энкодер на шпиндель будет подключен к ЧПУ. Двигатель - асинхронный АИР 11кВт.
При подключении YASKAWA А1000 к ЧПУ как показано во вложении, какой режим управления правильный?
Параметр А1-02=0 (частотное управление для асинхронных двигателей - V/f-регулирование. ) или А1-02=2 (векторное управление с разомкнутым контуром - OLV).
- ukr-sasha
- Мастер
- Сообщения: 3401
- Зарегистрирован: 21 мар 2011, 07:47
- Репутация: 2181
- Настоящее имя: Украинец Александр Григорьевич
- Откуда: Киев, Украина
- Контактная информация:
Re: Как состыковать YASKAWA SGDV c ЧПУ SINUMERIK 808D
Лучше векторное - бует момент на малых оборотах.