Мощный лазерный диод

Контроллеры, драйверы, датчики, управляющие устройства.
aftaev
Зачётный участник
Зачётный участник
Сообщения: 34042
Зарегистрирован: 04 апр 2010, 19:22
Репутация: 6194
Откуда: Казахстан.
Контактная информация:

Мощный лазерный диод

Сообщение aftaev »

Есть вот такой лазерный диод, но нет к нему БП.
Лазер.JPG (12532 просмотра) <a class='original' href='./download/file.php?id=8968&mode=view' target=_blank>Загрузить оригинал (89.85 КБ)</a>
UAVpilot писал(а):либо через стабилизаторы тока
схемки нет стабилизатора тока этак на 20А для лазера :)
Эта тема отделена от: Лазерный указатель центра для ЧПУ #36
--Nick
=========================================================================================================================
С помощью форумчан запустил лазер:
https://www.youtube.com/watch?v=x17iAbeb3s4
Дилетанту сложные вещи кажутся очень простыми, и только профессионал понимает насколько сложна самая простая вещь
Кто хочет - ищет возможности, кто не хочет - ищет оправдание.
Найди работу по душе и тебе не придется работать.
Аватара пользователя
Serg
Мастер
Сообщения: 21923
Зарегистрирован: 17 апр 2012, 14:58
Репутация: 5183
Заслуга: c781c134843e0c1a3de9
Настоящее имя: Сергей
Откуда: Москва
Контактная информация:

Re:Мощный лазерный диод

Сообщение Serg »

Легко!
Стабилизатор тока.gif
Стабилизатор тока.gif (6.56 КБ) 12540 просмотров
Шунт стандартный 50-амперный. Схема будет работать ампер до 40.
Я не Христос, рыбу не раздаю, но могу научить, как сделать удочку...
aftaev
Зачётный участник
Зачётный участник
Сообщения: 34042
Зарегистрирован: 04 апр 2010, 19:22
Репутация: 6194
Откуда: Казахстан.
Контактная информация:

Re: Мощный лазерный диод

Сообщение aftaev »

А с ШИМом для управления мощью :)
Дилетанту сложные вещи кажутся очень простыми, и только профессионал понимает насколько сложна самая простая вещь
Кто хочет - ищет возможности, кто не хочет - ищет оправдание.
Найди работу по душе и тебе не придется работать.
Аватара пользователя
Serg
Мастер
Сообщения: 21923
Зарегистрирован: 17 апр 2012, 14:58
Репутация: 5183
Заслуга: c781c134843e0c1a3de9
Настоящее имя: Сергей
Откуда: Москва
Контактная информация:

Re: Мощный лазерный диод

Сообщение Serg »

С ШИМ лениво - домой пора. :)
В принципе можно взять любую схему и подобрать ключевой транзистор и параметры обратной связи.
Я не Христос, рыбу не раздаю, но могу научить, как сделать удочку...
aftaev
Зачётный участник
Зачётный участник
Сообщения: 34042
Зарегистрирован: 04 апр 2010, 19:22
Репутация: 6194
Откуда: Казахстан.
Контактная информация:

Re: Мощный лазерный диод

Сообщение aftaev »

UAVpilot писал(а):С ШИМ лениво - домой пора.
у меня тут 2 лазера загарают без БП, а ему домой :)
Дилетанту сложные вещи кажутся очень простыми, и только профессионал понимает насколько сложна самая простая вещь
Кто хочет - ищет возможности, кто не хочет - ищет оправдание.
Найди работу по душе и тебе не придется работать.
Аватара пользователя
Serg
Мастер
Сообщения: 21923
Зарегистрирован: 17 апр 2012, 14:58
Репутация: 5183
Заслуга: c781c134843e0c1a3de9
Настоящее имя: Сергей
Откуда: Москва
Контактная информация:

Re: Мощный лазерный диод

Сообщение Serg »

Могу даже готовый предложить: сварочный инвертор называется. :)
Я не Христос, рыбу не раздаю, но могу научить, как сделать удочку...
aftaev
Зачётный участник
Зачётный участник
Сообщения: 34042
Зарегистрирован: 04 апр 2010, 19:22
Репутация: 6194
Откуда: Казахстан.
Контактная информация:

Re: Мощный лазерный диод

Сообщение aftaev »

UAVpilot писал(а):Могу даже готовый предложить: сварочный инвертор называется.
если бы он ток четко бы держал то не жалко и купить :)
Интересно насколько сварочник стабилен?
мне бы такой оптоволоконный лазер запитать
Лазер.JPG (12559 просмотров) <a class='original' href='./download/file.php?id=8957&mode=view' target=_blank>Загрузить оригинал (89.85 КБ)</a>
Дилетанту сложные вещи кажутся очень простыми, и только профессионал понимает насколько сложна самая простая вещь
Кто хочет - ищет возможности, кто не хочет - ищет оправдание.
Найди работу по душе и тебе не придется работать.
Аватара пользователя
Serg
Мастер
Сообщения: 21923
Зарегистрирован: 17 апр 2012, 14:58
Репутация: 5183
Заслуга: c781c134843e0c1a3de9
Настоящее имя: Сергей
Откуда: Москва
Контактная информация:

Re: Мощный лазерный диод

Сообщение Serg »

Я смотрел схему своего (когда ремонтировал) - должен хорошо держать, если нагрузкой будет не дуга.
Я не Христос, рыбу не раздаю, но могу научить, как сделать удочку...
aftaev
Зачётный участник
Зачётный участник
Сообщения: 34042
Зарегистрирован: 04 апр 2010, 19:22
Репутация: 6194
Откуда: Казахстан.
Контактная информация:

Re: Мощный лазерный диод

Сообщение aftaev »

а схему собрать прокатить чтоб больше заданных например 18А не зашкаливало?
Дилетанту сложные вещи кажутся очень простыми, и только профессионал понимает насколько сложна самая простая вещь
Кто хочет - ищет возможности, кто не хочет - ищет оправдание.
Найди работу по душе и тебе не придется работать.
Аватара пользователя
Serg
Мастер
Сообщения: 21923
Зарегистрирован: 17 апр 2012, 14:58
Репутация: 5183
Заслуга: c781c134843e0c1a3de9
Настоящее имя: Сергей
Откуда: Москва
Контактная информация:

Re: Мощный лазерный диод

Сообщение Serg »

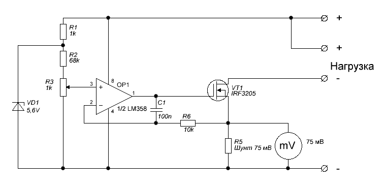
Ну собственно можно любой импульсник с подходящими параметрами слегка переделать.
Вот общий принцип:
stab.png (12557 просмотров) <a class='original' href='./download/file.php?id=8958&mode=view' target=_blank>Загрузить оригинал (14.61 КБ)</a>
Т.е. надо в цепь нагрузки поставить измерительный шунт и с него снять сигнал обратной связи, ну и подобрать её парметры.
Для этого хорошо подходят импульсники от Mean Well, даже есть модели, с выведенным наружу входом ОС.
Я не Христос, рыбу не раздаю, но могу научить, как сделать удочку...
aftaev
Зачётный участник
Зачётный участник
Сообщения: 34042
Зарегистрирован: 04 апр 2010, 19:22
Репутация: 6194
Откуда: Казахстан.
Контактная информация:

Re: Мощный лазерный диод

Сообщение aftaev »

UAVpilot писал(а):Mean Well
очень похожие БП у меня есть китайские на 24в, 36в, 48в
Есть у них регулятор (подстроечник)
Как их курочить? Где искать обратную связь?
Дилетанту сложные вещи кажутся очень простыми, и только профессионал понимает насколько сложна самая простая вещь
Кто хочет - ищет возможности, кто не хочет - ищет оправдание.
Найди работу по душе и тебе не придется работать.
Аватара пользователя
Serg
Мастер
Сообщения: 21923
Зарегистрирован: 17 апр 2012, 14:58
Репутация: 5183
Заслуга: c781c134843e0c1a3de9
Настоящее имя: Сергей
Откуда: Москва
Контактная информация:

Re: Мощный лазерный диод

Сообщение Serg »

Средний вывод подстроечника.
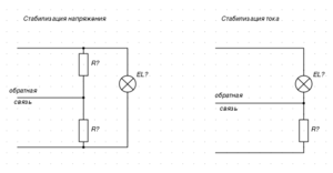
Для начала надо узнать референсное напряжение. Это делается просто - включается БП с какой-нибудь нагрузкой (не обязательно полной, лампочка подойдёт) и на среднем выводе подстроечника меряется напряжение, это и будет референсное. Оно обычно примерно 2..5В. Далее, если тебя устраивает такое падение напряжения на шунте, то просто делаешь как показано на второй схеме, сопротивление шунта = Vref/Istab. Если не устраивает, то добавляешь операционник.
Я не Христос, рыбу не раздаю, но могу научить, как сделать удочку...
aftaev
Зачётный участник
Зачётный участник
Сообщения: 34042
Зарегистрирован: 04 апр 2010, 19:22
Репутация: 6194
Откуда: Казахстан.
Контактная информация:

Re: Мощный лазерный диод

Сообщение aftaev »

UAVpilot писал(а):и на среднем выводе подстроечника меряется напряжение,
относительно чего?
Дилетанту сложные вещи кажутся очень простыми, и только профессионал понимает насколько сложна самая простая вещь
Кто хочет - ищет возможности, кто не хочет - ищет оправдание.
Найди работу по душе и тебе не придется работать.
Аватара пользователя
Nick
Мастер
Сообщения: 22776
Зарегистрирован: 23 ноя 2009, 16:45
Репутация: 1735
Заслуга: Developer
Откуда: Gatchina, Saint-Petersburg distr., Russia
Контактная информация:

Re: Мощный лазерный диод

Сообщение Nick »

Ты из этого лазера решил целеуказатель делать? :)
Нет, чтобы тему создать, мол есть лазер надо БП сделать!
aftaev
Зачётный участник
Зачётный участник
Сообщения: 34042
Зарегистрирован: 04 апр 2010, 19:22
Репутация: 6194
Откуда: Казахстан.
Контактная информация:

Re: Мощный лазерный диод

Сообщение aftaev »

Nick писал(а):Ты из этого лазера решил целеуказатель делать?
ну да на цель на целился БАХ и цели нет :)

Два лазера лежат нужно подключить и посмотреть шо же будет :)
Дилетанту сложные вещи кажутся очень простыми, и только профессионал понимает насколько сложна самая простая вещь
Кто хочет - ищет возможности, кто не хочет - ищет оправдание.
Найди работу по душе и тебе не придется работать.
aftaev
Зачётный участник
Зачётный участник
Сообщения: 34042
Зарегистрирован: 04 апр 2010, 19:22
Репутация: 6194
Откуда: Казахстан.
Контактная информация:

Re: Мощный лазерный диод

Сообщение aftaev »

Вот это нужно попробовать все скрутить:
Лазеры 2шт.jpg (12523 просмотра) <a class='original' href='./download/file.php?id=8974&mode=view' target=_blank>Загрузить оригинал (278.4 КБ)</a>
Ждем UAVpilot :eat:
Дилетанту сложные вещи кажутся очень простыми, и только профессионал понимает насколько сложна самая простая вещь
Кто хочет - ищет возможности, кто не хочет - ищет оправдание.
Найди работу по душе и тебе не придется работать.
Аватара пользователя
Rafiq
Мастер
Сообщения: 1053
Зарегистрирован: 28 сен 2012, 18:11
Репутация: 6
Откуда: Tatarstan Respublikası, Yar Çallı şəhəre
Контактная информация:

Re: Мощный лазерный диод

Сообщение Rafiq »

aftaev писал(а):относительно чего?
Земли.
Аватара пользователя
Rafiq
Мастер
Сообщения: 1053
Зарегистрирован: 28 сен 2012, 18:11
Репутация: 6
Откуда: Tatarstan Respublikası, Yar Çallı şəhəre
Контактная информация:

Re: Мощный лазерный диод

Сообщение Rafiq »

aftaev писал(а):А с ШИМом для управления мощью :)
Точно так же, как UAVpilot предложил стабилизатор тока на операционнике, только стабилитрон и R1 убираешь, а в точку, куда раньше катод стабилитрона подключался, подаешь ШИМ амплитудой +5 В. Тогда при рабочем цикле, близком к единице, будет номинальная мощность, при меньшем - меньшая.
Последний раз редактировалось Rafiq 02 ноя 2012, 13:00, всего редактировалось 1 раз.
aftaev
Зачётный участник
Зачётный участник
Сообщения: 34042
Зарегистрирован: 04 апр 2010, 19:22
Репутация: 6194
Откуда: Казахстан.
Контактная информация:

Re: Мощный лазерный диод

Сообщение aftaev »

UAVpilot писал(а):Ну собственно можно любой импульсник с подходящими параметрами слегка переделать.
Вот общий принцип:
stab.png
Т.е. надо в цепь нагрузки поставить измерительный шунт и с него снять сигнал обратной связи, ну и подобрать её парметры.
Для этого хорошо подходят импульсники от Mean Well, даже есть модели, с выведенным наружу входом ОС.
Что куды подключать? Подписан только один вывод обратная связь.
Дилетанту сложные вещи кажутся очень простыми, и только профессионал понимает насколько сложна самая простая вещь
Кто хочет - ищет возможности, кто не хочет - ищет оправдание.
Найди работу по душе и тебе не придется работать.
Аватара пользователя
Rafiq
Мастер
Сообщения: 1053
Зарегистрирован: 28 сен 2012, 18:11
Репутация: 6
Откуда: Tatarstan Respublikası, Yar Çallı şəhəre
Контактная информация:

Re: Мощный лазерный диод

Сообщение Rafiq »

aftaev писал(а):Что куды подключать? Подписан только один вывод обратная связь.
Точку соединения токоизмерительного шунта и нагрузки ко входу обратной связи. Как на правом рисунке из поста #10.
Ответить

Вернуться в «Электроника»