Помогите подобрать MESA для LinuxCNC и Yaskawa SGDH-04AE

Контроллеры, драйверы, датчики, управляющие устройства.
aftaev
Зачётный участник
Зачётный участник
Сообщения: 34042
Зарегистрирован: 04 апр 2010, 19:22
Репутация: 6194
Откуда: Казахстан.
Контактная информация:

Re: Помогите подобрать MESA для LinuxCNC и Yaskawa SGDH-04AE

Сообщение aftaev »

PKM писал(а):Ладн, запутали мы товарища. Разве плуто по аналогу будет управлять, или я не в курсе?
есть прошивка под степ/дир и аналог
PKM писал(а):Тут нужна MESA 5i25+5i77 это из новых Superport cards
Еще цен напиши :)

Меса стоит более 200 баксов, Плуто 25 :)
Дилетанту сложные вещи кажутся очень простыми, и только профессионал понимает насколько сложна самая простая вещь
Кто хочет - ищет возможности, кто не хочет - ищет оправдание.
Найди работу по душе и тебе не придется работать.
aftaev
Зачётный участник
Зачётный участник
Сообщения: 34042
Зарегистрирован: 04 апр 2010, 19:22
Репутация: 6194
Откуда: Казахстан.
Контактная информация:

Re: Помогите подобрать MESA для LinuxCNC и Yaskawa SGDH-04AE

Сообщение aftaev »

Сергей=, а если паранойей не болеь то прикрутить сервы к LPT порту как у меня и радоваться жизни. При этом не нужно вкладываться в разные платы. КУПИТЬ ты их ВСЕГДА УСПЕЕШЬ.
Дилетанту сложные вещи кажутся очень простыми, и только профессионал понимает насколько сложна самая простая вещь
Кто хочет - ищет возможности, кто не хочет - ищет оправдание.
Найди работу по душе и тебе не придется работать.
Аватара пользователя
Сергей=
Мастер
Сообщения: 580
Зарегистрирован: 31 июл 2012, 22:28
Репутация: 9
Контактная информация:

Re: Помогите подобрать MESA для LinuxCNC и Yaskawa SGDH-04AE

Сообщение Сергей= »

PKM писал(а):Ладн, запутали мы товарища. Разве плуто по аналогу будет управлять, или я не в курсе?

Тут нужна MESA 5i25+5i77 это из новых Superport cards
Либо из 50-пиновых FPGA 5i20/5i22/5i23 + 7i48 (6 осей) либо 7i65 (8 осей)
Спасибо! :)
Это для управления по аналогу?
Или это от прошивки зависит?
И где ещё можно купить эти платы, кроме оф. сайта? :)
Аватара пользователя
PKM
Почётный участник
Почётный участник
Сообщения: 4263
Зарегистрирован: 31 мар 2011, 18:11
Репутация: 705
Настоящее имя: Андрей
Откуда: Украина
Контактная информация:

Re: Помогите подобрать MESA для LinuxCNC и Yaskawa SGDH-04AE

Сообщение PKM »

aftaev писал(а):если паранойей не болеь то прикрутить сервы к LPT порту как у меня и радоваться жизни. При этом не нужно вкладываться в разные платы. КУПИТЬ ты их ВСЕГДА УСПЕЕШЬ
Это правда, у ЛПТ скорости хватает на обычный станок. Правда, 6 приводов подключить и больше выходов не останется, нужно лепить еще один ЛПТ :)
Аватара пользователя
Сергей=
Мастер
Сообщения: 580
Зарегистрирован: 31 июл 2012, 22:28
Репутация: 9
Контактная информация:

Re: Помогите подобрать MESA для LinuxCNC и Yaskawa SGDH-04AE

Сообщение Сергей= »

aftaev писал(а):Сергей=, а если паранойей не болеь то прикрутить сервы к LPT порту как у меня и радоваться жизни. При этом не нужно вкладываться в разные платы. КУПИТЬ ты их ВСЕГДА УСПЕЕШЬ.
А что можно на прямую к LTP порту серву подключить?
Я просто сейчас буду сервы заказывать ,поэтому хочу заранее с подключением к LinuxCNC и Maсh определится :)
Дак что SGDH-04AE подайдёт ,покупать мне ? :)
Аватара пользователя
PKM
Почётный участник
Почётный участник
Сообщения: 4263
Зарегистрирован: 31 мар 2011, 18:11
Репутация: 705
Настоящее имя: Андрей
Откуда: Украина
Контактная информация:

Re: Помогите подобрать MESA для LinuxCNC и Yaskawa SGDH-04AE

Сообщение PKM »

Сергей= писал(а):Это для управления по аналогу?
Или это от прошивки зависит?
И где ещё можно купить эти платы, кроме оф. сайта?
Эти карты FPGA как угодно могут управлять, зависит от прошивки. А карты расширения 5i77, 7i48, 7i65 - именно для аналога.
В общем если станок серьезный 6 приводов и много других устройств, с которых нужно снимать и подавать сигнал - без МЕСЫ не обойтись. Опиши детальнее, что кроме 6 приводов будет.
Аватара пользователя
Сергей=
Мастер
Сообщения: 580
Зарегистрирован: 31 июл 2012, 22:28
Репутация: 9
Контактная информация:

Re: Помогите подобрать MESA для LinuxCNC и Yaskawa SGDH-04AE

Сообщение Сергей= »

А как ,получится этот сервопривод подключить ? Это по степ/дир он будет работать ,от лтп? :)
Аватара пользователя
PKM
Почётный участник
Почётный участник
Сообщения: 4263
Зарегистрирован: 31 мар 2011, 18:11
Репутация: 705
Настоящее имя: Андрей
Откуда: Украина
Контактная информация:

Re: Помогите подобрать MESA для LinuxCNC и Yaskawa SGDH-04AE

Сообщение PKM »

Сергей= писал(а):А как ,получится этот сервопривод подключить ? Это по степ/дир он будет работать ,от лтп? :)
Получится, будет. И по аналогу тоже сможет при необходимости. Хороший привод вообще.
aftaev
Зачётный участник
Зачётный участник
Сообщения: 34042
Зарегистрирован: 04 апр 2010, 19:22
Репутация: 6194
Откуда: Казахстан.
Контактная информация:

Re: Помогите подобрать MESA для LinuxCNC и Yaskawa SGDH-04AE

Сообщение aftaev »

Сергей= писал(а):Это по степ/дир он будет работать ,от лтп?
яж тебе объяснял все.
LPT выдает степ и дир это в Маче и ЕМС. Если привод не понимает степ/дир то подключают его по аналогу тогда нужны платы Меса или Плуто..

Прикрути сервы к ЛПТ эт проще и дешевше чем с Месами разбираться.
Дилетанту сложные вещи кажутся очень простыми, и только профессионал понимает насколько сложна самая простая вещь
Кто хочет - ищет возможности, кто не хочет - ищет оправдание.
Найди работу по душе и тебе не придется работать.
Impartial
Мастер
Сообщения: 953
Зарегистрирован: 23 фев 2011, 01:50
Репутация: 36
Контактная информация:

Re: Помогите подобрать MESA для LinuxCNC и Yaskawa SGDH-04AE

Сообщение Impartial »

aftaev писал(а):По аналогу нужно обязательно заводить данные энкодера в ЕМС, их прописывать и настраивать.
Зачем, для DRO?
Аватара пользователя
Сергей=
Мастер
Сообщения: 580
Зарегистрирован: 31 июл 2012, 22:28
Репутация: 9
Контактная информация:

Re: Помогите подобрать MESA для LinuxCNC и Yaskawa SGDH-04AE

Сообщение Сергей= »

[quote="PKM"]В общем если станок серьезный 6 приводов и много других устройств, с которых нужно снимать и подавать сигнал - без МЕСЫ не обойтись. Опиши детальнее, что кроме 6 приводов будет.

PKM
Почётный участник

Я сам пока не знаю ,что будет, я с запасом хочу буду изобретать ,к примеру подачу инструмента ,поворотный стол и т. д. Буду эксперементировать :)
aftaev
Зачётный участник
Зачётный участник
Сообщения: 34042
Зарегистрирован: 04 апр 2010, 19:22
Репутация: 6194
Откуда: Казахстан.
Контактная информация:

Re: Помогите подобрать MESA для LinuxCNC и Yaskawa SGDH-04AE

Сообщение aftaev »

Ты фото станка покаж, мы радости поубавим :)

Подключаешь сервы к ЛПТ мало будет всегда успеешь купить Месы.
Дилетанту сложные вещи кажутся очень простыми, и только профессионал понимает насколько сложна самая простая вещь
Кто хочет - ищет возможности, кто не хочет - ищет оправдание.
Найди работу по душе и тебе не придется работать.
Аватара пользователя
Nick
Мастер
Сообщения: 22776
Зарегистрирован: 23 ноя 2009, 16:45
Репутация: 1735
Заслуга: Developer
Откуда: Gatchina, Saint-Petersburg distr., Russia
Контактная информация:

Re: Помогите подобрать MESA для LinuxCNC и Yaskawa SGDH-04AE

Сообщение Nick »

В принципе Афтаев дело говорит, лучше сосредоточится на механике, она обычно сложнее и гораздо дороже электроники выходит. Собирай механику, на первое время подключишь все по LPT, а там видно будет ;).
Аватара пользователя
Сергей=
Мастер
Сообщения: 580
Зарегистрирован: 31 июл 2012, 22:28
Репутация: 9
Контактная информация:

Re: Помогите подобрать MESA для LinuxCNC и Yaskawa SGDH-04AE

Сообщение Сергей= »

Спасибо, так и сделаю :)
Аватара пользователя
Сергей=
Мастер
Сообщения: 580
Зарегистрирован: 31 июл 2012, 22:28
Репутация: 9
Контактная информация:

Re: Помогите подобрать MESA для LinuxCNC и Yaskawa SGDH-04AE

Сообщение Сергей= »

Подскажите пожалуйста ,Как SGDH-04AE на прямую к LTP порту подключить ?
Вот на этот станок хочу всё поставить :)
2012-10-10 14.26.50.jpg (3139 просмотров) <a class='original' href='./download/file.php?id=8425&mode=view' target=_blank>Загрузить оригинал (1.88 МБ)</a>
2012-05-23 13.51.04.jpg (3139 просмотров) <a class='original' href='./download/file.php?id=8432&mode=view' target=_blank>Загрузить оригинал (1.48 МБ)</a>
2012-05-23 13.52.21.jpg (3139 просмотров) <a class='original' href='./download/file.php?id=8426&mode=view' target=_blank>Загрузить оригинал (975.52 КБ)</a>
2012-09-15 18.32.59.jpg (3139 просмотров) <a class='original' href='./download/file.php?id=8433&mode=view' target=_blank>Загрузить оригинал (1.59 МБ)</a>
2012-09-29 16.31.45.jpg (3139 просмотров) <a class='original' href='./download/file.php?id=8427&mode=view' target=_blank>Загрузить оригинал (1 МБ)</a>
2012-09-29 16.29.59.jpg (3139 просмотров) <a class='original' href='./download/file.php?id=8428&mode=view' target=_blank>Загрузить оригинал (38.4 КБ)</a>
2012-10-10 14.32.22.jpg (3139 просмотров) <a class='original' href='./download/file.php?id=8429&mode=view' target=_blank>Загрузить оригинал (1.18 МБ)</a>
2012-10-10 14.33.26.jpg (3139 просмотров) <a class='original' href='./download/file.php?id=8430&mode=view' target=_blank>Загрузить оригинал (1.16 МБ)</a>
2012-10-10 14.34.47.jpg (3139 просмотров) <a class='original' href='./download/file.php?id=8431&mode=view' target=_blank>Загрузить оригинал (929.03 КБ)</a>
aftaev
Зачётный участник
Зачётный участник
Сообщения: 34042
Зарегистрирован: 04 апр 2010, 19:22
Репутация: 6194
Откуда: Казахстан.
Контактная информация:

Re: Помогите подобрать MESA для LinuxCNC и Yaskawa SGDH-04AE

Сообщение aftaev »

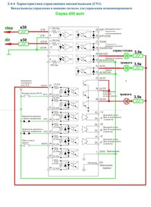
Сергей= писал(а):Подскажите пожалуйста ,Как SGDH-04AE на прямую к LTP порту подключить ?
между компом LPT и ЧПУ должна стоять плата опторазвязки http://www.ebay.com/sch/i.html?_trksid= ... &_from=R40 она нужна для буфера чтоб усилить сигнал и если серва там что то коротнет не спалить комп.

В серве на входе стоят оптопары, которые защитят комп от сгорания. Но не факт что твой LPT потянет оптопары сервы. Хош рискнуть вот схема
Подключение сервы Яксава.JPG (3132 просмотра) <a class='original' href='./download/file.php?id=8434&mode=view' target=_blank>Загрузить оригинал (189.49 КБ)</a>
то что справо по схеме можно не собирать это я индикацию выводил
Дилетанту сложные вещи кажутся очень простыми, и только профессионал понимает насколько сложна самая простая вещь
Кто хочет - ищет возможности, кто не хочет - ищет оправдание.
Найди работу по душе и тебе не придется работать.
Аватара пользователя
Сергей=
Мастер
Сообщения: 580
Зарегистрирован: 31 июл 2012, 22:28
Репутация: 9
Контактная информация:

Re: Помогите подобрать MESA для LinuxCNC и Yaskawa SGDH-04AE

Сообщение Сергей= »

Спасибо.
Не я рисковать не буду, лучше подожду плату оптопривязки :)
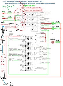
А на схеме это разъем CN1 что-ли? И цыфры на схеме это это номера контактов разъема CN1?
Подключение сервы Яксава.jpg (3128 просмотров) <a class='original' href='./download/file.php?id=8437&mode=view' target=_blank>Загрузить оригинал (400.76 КБ)</a>
:D :D :D :D
aftaev
Зачётный участник
Зачётный участник
Сообщения: 34042
Зарегистрирован: 04 апр 2010, 19:22
Репутация: 6194
Откуда: Казахстан.
Контактная информация:

Re: Помогите подобрать MESA для LinuxCNC и Yaskawa SGDH-04AE

Сообщение aftaev »

1. Да это все выводы Сн1
2. Выводы повторяются так как нарисованы так схематично есть выводы на степ/дир есть на на +-10в и они программируются в серве или степ/дир или аналог они не подключены потому забудь про них.
3. То что ты показал зеленой стрелкой что это - это токограничивающий резистор чтобы через оптопару сервопривода не шло больше 15мА. Идешь в радиомагазин и гришь дайте мне пучЁк резисторов на К30 ;)
Дилетанту сложные вещи кажутся очень простыми, и только профессионал понимает насколько сложна самая простая вещь
Кто хочет - ищет возможности, кто не хочет - ищет оправдание.
Найди работу по душе и тебе не придется работать.
Аватара пользователя
Сергей=
Мастер
Сообщения: 580
Зарегистрирован: 31 июл 2012, 22:28
Репутация: 9
Контактная информация:

Re: Помогите подобрать MESA для LinuxCNC и Yaskawa SGDH-04AE

Сообщение Сергей= »

Вроде понял :D
Ладно дуду ждать плату оптопривязки :eat:
Подойдет токая?
http://www.ebay.com/...=item5ae9c503a9
Спасибо :)
aftaev
Зачётный участник
Зачётный участник
Сообщения: 34042
Зарегистрирован: 04 апр 2010, 19:22
Репутация: 6194
Откуда: Казахстан.
Контактная информация:

Re: Помогите подобрать MESA для LinuxCNC и Yaskawa SGDH-04AE

Сообщение aftaev »

Сергей= писал(а):Подойдет токая?
http://www.ebay.com/...=item5ae9c503a9
ссылка неверная
Дилетанту сложные вещи кажутся очень простыми, и только профессионал понимает насколько сложна самая простая вещь
Кто хочет - ищет возможности, кто не хочет - ищет оправдание.
Найди работу по душе и тебе не придется работать.
Ответить

Вернуться в «Электроника»