Таки запустил динозавра..

Роботы, манипуляторы, системы автоматической подачи и смены заготовок
Аватара пользователя
odekolon
Мастер
Сообщения: 1125
Зарегистрирован: 05 ноя 2014, 14:53
Репутация: 360
Настоящее имя: Борис
Контактная информация:

Таки запустил динозавра..

Сообщение odekolon »

в продолжение тем:
кинематика пума на linuxCNC
Двигатель siemens 1FT3078-5AZ21
За несколько дней плотного ковыряния в роботе, смог разобраться, что с родной электроникой, все хорошо, и запустил его.
пришлось покоцать несколько цепей блокировки, установленных "горячими финскими парнями" и выставить резольверы на нули, в пульте управления.
https://www.youtube.com/watch?v=aW24-sO7O_0
следующим шагом, будет разбирательство с настройками и системой команд. :thinking:


(версию про линукс цнц держу пока про запас)
насколько я понял, информация о текущем положении осей обрабатывает специальная плата с батарейкой, и в последовательном коде, передает на процессор робота. Интерфейс, похож на RS422.
если б удалось его отпарсить, то можно информацию о положении осей, напрямую в линуксЦНЦ совать, безо всяких плат.
Смущает только, что на привода, кроме аналогового задания идет еще 6 непонятных сигналов (это кроме сигналов готовность/авария )
заказал вот такую хрень: чтоб с дискетами не заморачиваться...
"Капиталистом стать можно лишь тогда, когда обогатишь свою память знанием всех тех богатств, которые выработало человечество"
dreamisi
Новичок
Сообщения: 14
Зарегистрирован: 22 июл 2017, 22:37
Репутация: 0
Контактная информация:

Re: Таки запустил динозавра..

Сообщение dreamisi »

Хм, может быть это энкодерные?
Аватара пользователя
odekolon
Мастер
Сообщения: 1125
Зарегистрирован: 05 ноя 2014, 14:53
Репутация: 360
Настоящее имя: Борис
Контактная информация:

Re: Таки запустил динозавра..

Сообщение odekolon »

dreamisi писал(а):Хм, может быть это энкодерные?
Ну , в общем, да. Информация о положении ротора заводится в драйвер должна и заводится.
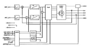
привожу структртурную схему от драйвера
abb S3 drive.jpg (11777 просмотров) <a class='original' href='./download/file.php?id=168659&mode=view' target=_blank>Загрузить оригинал (69.86 КБ)</a>
3 бита POZbits - Это похоже, инфа о положении ротора
6 бит SA0 - вероятно, это исходящая диагностическая информация о текущем токе драйвера. Во всяком случае, на диагностические разъемы можно вывести информацию о токе драйвера (надо будет попробовать...)
а вот что такое SD0/SD1 - ХЗ :thinking:
хотя конечно возможно что это как раз и есть квадрант положения ротора....
"Капиталистом стать можно лишь тогда, когда обогатишь свою память знанием всех тех богатств, которые выработало человечество"
Аватара пользователя
Serg
Мастер
Сообщения: 21923
Зарегистрирован: 17 апр 2012, 14:58
Репутация: 5183
Заслуга: c781c134843e0c1a3de9
Настоящее имя: Сергей
Откуда: Москва
Контактная информация:

Re: Таки запустил динозавра..

Сообщение Serg »

odekolon писал(а):а вот что такое SD0/SD1 - ХЗ :thinking:
Похоже на обозначения шин адреса (SA0-SA5) и данных (SD0-SD1)...
Я не Христос, рыбу не раздаю, но могу научить, как сделать удочку...
Аватара пользователя
odekolon
Мастер
Сообщения: 1125
Зарегистрирован: 05 ноя 2014, 14:53
Репутация: 360
Настоящее имя: Борис
Контактная информация:

Re: Таки запустил динозавра..

Сообщение odekolon »

тогда стробы должны быть и(или) ЧипСелект...
хотя, возможно, они опущены...
или адреса как раз используются для дешифровки CS....
хотя это вряд ли. Насколько я понял, номер драйвера определяется его позицией в слотах.
"Капиталистом стать можно лишь тогда, когда обогатишь свою память знанием всех тех богатств, которые выработало человечество"
Аватара пользователя
Serg
Мастер
Сообщения: 21923
Зарегистрирован: 17 апр 2012, 14:58
Репутация: 5183
Заслуга: c781c134843e0c1a3de9
Настоящее имя: Сергей
Откуда: Москва
Контактная информация:

Re: Таки запустил динозавра..

Сообщение Serg »

odekolon писал(а):хотя это вряд ли. Насколько я понял, номер драйвера определяется его позицией в слотах.
Ну значит в слотах должны быть соотв. перемычки...
Я не Христос, рыбу не раздаю, но могу научить, как сделать удочку...
Аватара пользователя
odekolon
Мастер
Сообщения: 1125
Зарегистрирован: 05 ноя 2014, 14:53
Репутация: 360
Настоящее имя: Борис
Контактная информация:

Re: Таки запустил динозавра..

Сообщение odekolon »

Нет. Это значит, что дешифратор (если он есть)находится вне привода. Тогда любую плату можно ставить в любой слот. Что мы и иммем, а шинна привода это просто плата с проводниками, без всяких перемычек.
"Капиталистом стать можно лишь тогда, когда обогатишь свою память знанием всех тех богатств, которые выработало человечество"
Аватара пользователя
Serg
Мастер
Сообщения: 21923
Зарегистрирован: 17 апр 2012, 14:58
Репутация: 5183
Заслуга: c781c134843e0c1a3de9
Настоящее имя: Сергей
Откуда: Москва
Контактная информация:

Re: Таки запустил динозавра..

Сообщение Serg »

odekolon писал(а):без всяких перемычек.
Я не имел в виду не какие-то джамперы, это может быть просто специальная разводка шины по слотам, когда на одни и те-же контакты слотов подаются разные уровни (код) в зависимости от позиции слота. И по этому коду привод определяет своё место в жизни.
Я не Христос, рыбу не раздаю, но могу научить, как сделать удочку...
Аватара пользователя
N1X
Мастер
Сообщения: 3653
Зарегистрирован: 16 фев 2015, 21:19
Репутация: 1646
Настоящее имя: Владимир
Откуда: Беларусь, Гомель
Контактная информация:

Re: Таки запустил динозавра..

Сообщение N1X »

Этот привод будет не просто готовить. Это просто усилитель тока по сути. Судя по схеме у него 2 задания, которые после задатчиков интенсивности суммируются с ОС потоку и заводятся на ПИ-регуляторы. Таким образом задания задают фазные токи. 2 тока задаем, третий по закону Кирхгофа получается. Загадочные сигналы - вероятно какие-нибудь коэффициенты усиления или режимы работы.
Короче в приводе только контур тока. Причем фазного. Т.е. никаких преобразований Парка/Кларк, даже моментом управлять не получится.
aftaev
Зачётный участник
Зачётный участник
Сообщения: 34042
Зарегистрирован: 04 апр 2010, 19:22
Репутация: 6194
Откуда: Казахстан.
Контактная информация:

Re: Таки запустил динозавра..

Сообщение aftaev »

N1X писал(а):Этот привод будет не просто готовить. Это просто усилитель тока по сути.
Что то напоминает на PDM драйвера что у нас на ОЦ стояли.
Дилетанту сложные вещи кажутся очень простыми, и только профессионал понимает насколько сложна самая простая вещь
Кто хочет - ищет возможности, кто не хочет - ищет оправдание.
Найди работу по душе и тебе не придется работать.
Аватара пользователя
N1X
Мастер
Сообщения: 3653
Зарегистрирован: 16 фев 2015, 21:19
Репутация: 1646
Настоящее имя: Владимир
Откуда: Беларусь, Гомель
Контактная информация:

Re: Таки запустил динозавра..

Сообщение N1X »

aftaev писал(а):PDM драйвера что у нас на ОЦ стояли.
У дельта тау еще круче. Там даже ос приводом для регулирования не используется. Приходят 6 сигналов открыть/закрыть на каждый ключ...
Аватара пользователя
odekolon
Мастер
Сообщения: 1125
Зарегистрирован: 05 ноя 2014, 14:53
Репутация: 360
Настоящее имя: Борис
Контактная информация:

Re: Таки запустил динозавра..

Сообщение odekolon »

Вчера опять ковырялся с роботом (он находится от меня на довольно далеко) поэтому занимаюсь раз в неделю.
Учился нажимать на кнопочки...
Робот старый, интерфейс пульта кривоватый, с первого раза, ваще непонятный.
Глядя на старые программы (завалялись в документации от прежних владельцев, причем есть программы на финском с финским же синтаксисом :hehehe: ) все более менее понятно. В принципе можно даже какой-нибудь конвертер из g-кода сделать.

Но вот ввод самой программы с пульта управления - развлекуха еще та... :thinking:
Самое смешное, что основной команды - "двинуть робота по таким-то координатам", я с пульта так ввести и не смог. :wik:
понятно, как двигать его по заранее запрограммированным позициям, понятно, как делать поиск объекта по датчикам, как включать-выключать внешнее оборудование и т.п.

зато разобрался, как вообще программа вводится, научился "обучать вручную", то есть как заставить робота по программе, поехать в точку, в которой он сейчас находится. Тоже прикол - координат "ручных" точек в программе нет (или просто на пульте не видно"
вот результат (программа #1)
https://www.youtube.com/watch?v=5J9sRIUQCtE


в след раз, попробую к компу подключить по 232, может с терминала можно будет команды давать...

Еще есть проблема с которой нужно разбираться - при первом включении робот дергает по 3 оси и вылетает "сервоошибка" - я так понимаю, что неверно выставлен квадрант ориентации ротора двигателя. Наверное, если не смогу победить установкой параметров, придется резольвер на оси движка крутить... кстати, это не тот движок который снимали, а другой.
"Капиталистом стать можно лишь тогда, когда обогатишь свою память знанием всех тех богатств, которые выработало человечество"
Kupfershcmidt
Мастер
Сообщения: 2295
Зарегистрирован: 04 авг 2019, 15:54
Репутация: 323
Настоящее имя: Сергей
Контактная информация:

Re: Таки запустил динозавра..

Сообщение Kupfershcmidt »

odekolon, киношники ждут тебя! Организуй рентал!
Аватара пользователя
odekolon
Мастер
Сообщения: 1125
Зарегистрирован: 05 ноя 2014, 14:53
Репутация: 360
Настоящее имя: Борис
Контактная информация:

Re: Таки запустил динозавра..

Сообщение odekolon »

это прокат что-ли?
так робот не мой, я его запускаю
"Капиталистом стать можно лишь тогда, когда обогатишь свою память знанием всех тех богатств, которые выработало человечество"
Kupfershcmidt
Мастер
Сообщения: 2295
Зарегистрирован: 04 авг 2019, 15:54
Репутация: 323
Настоящее имя: Сергей
Контактная информация:

Re: Таки запустил динозавра..

Сообщение Kupfershcmidt »

Жаль...у нас с этим плохо..А Кука дороговато выхолит...
aftaev
Зачётный участник
Зачётный участник
Сообщения: 34042
Зарегистрирован: 04 апр 2010, 19:22
Репутация: 6194
Откуда: Казахстан.
Контактная информация:

Re: Таки запустил динозавра..

Сообщение aftaev »

odekolon писал(а):Глядя на старые программы (завалялись в документации от прежних владельцев, причем есть программы на финском с финским же синтаксисом ) все более менее понятно. В принципе можно даже какой-нибудь конвертер из g-кода сделать.
Покаж кусочек проги.
Дилетанту сложные вещи кажутся очень простыми, и только профессионал понимает насколько сложна самая простая вещь
Кто хочет - ищет возможности, кто не хочет - ищет оправдание.
Найди работу по душе и тебе не придется работать.
Аватара пользователя
odekolon
Мастер
Сообщения: 1125
Зарегистрирован: 05 ноя 2014, 14:53
Репутация: 360
Настоящее имя: Борис
Контактная информация:

Re: Таки запустил динозавра..

Сообщение odekolon »

aftaev писал(а):
odekolon писал(а):Глядя на старые программы (завалялись в документации от прежних владельцев, причем есть программы на финском с финским же синтаксисом ) все более менее понятно. В принципе можно даже какой-нибудь конвертер из g-кода сделать.
Покаж кусочек проги.

Код: Выделить всё

260	LET R11=R11 + 1
270	LET R101=R101 + 1
280	LET R111=R1-R101
290	JUMP TO 320 IF Rl 11 o 0
300	STOP POISTA LEVYPINO 1
310	LET R101=0
320	RETURN

PROGRAM 35

10    POS V=50.0% PATH X=-307.75 Y=-1447.50 Z=1264.88 ->
ZZ=-106.66 YY=87.34 XX=69.99 HANDPOS=1 
20    POS V=50.0% PATH X=1381.75 Y=-529.63 Z=1265.€0 ->
ZZ=-25.53 YY=87.34 XX=70.08 HANDPOS=1 
30    POS V=50.0% PATH X=1414.25 Y=-542.13 Z=1692.63 ->
ZZ=-22.87 YY=83.66 XX=72.76 HANDPOS=1 
40    POS V=50.0% PATH X=427.63 Y=1452.88 Z=1692.50 ->
ZZ=71.75 YY=83.66 XX=72.80 HANDPOS=1 
50    POS V=50.0% PATH X=427.63 Y=1452.88 Z=1366.88 ->
ZZ=71.75 YY=83.66 XX=72.80 HANDPOS=1 
60    RETURN


PROGRAM 37

10    COMMENT PAAOHJELMA KAIKKI LEVYT
20    TCP 1
30    ROBOT COORD
40    FRAME 0
50    V=2500.0 MAX=2500.0
60    POS V=70.0% REFPOINT OFF X=1694.00 Y=-57.25 Z=l 158.50 ->
ZZ=-47.21 YY=89.06 XX=42.36 HANDPOS=1 
70    SET OUTP 1 
130   LETR6 = 0 
140   LETR7 = 0 
160   LETR9 = 0 
170   LET R10 = 0 
180   LETR20 = 0 
190   LETR30-0 
200   LETR40 = 0 
210   LETR50 = 0
260   STOP ANNA REKISTERIEN ARVOT 
270   JUMP TO 260 IF Rl< 1 
280   JUMP TO 260 IF R2 < 1
Как бы все понятно
LET R7 = 0 - присвоить регистру значение
POS V=70.0% REFPOINT OFF X=1694.00 Y=-57.25 Z=l 158.50 ZZ=-47.21 YY=89.06 XX=42.36 HANDPOS=1 команда позиционирования ( есть опции PATH - следовать как попало/FINE - следовать точно /REFPONT - выбор точки привязки
WAIT UNTIL INP 10 - ждать пока не придет 10 сигнал со входа
SETP OUTPUT 10 - выдать сигнал на 10 выходе
ROBOT COORD - выбор системы координат робота
RECT COORD - выбор декартовой системы координат.

JUMP и CALL - тоже все очевидно...
наверное есть еще команды, надо разбираться...

слегонца смущают команды типа "STOP ANNA REKISTERIEN ARVOT" и "STOP PAINE PUUTTUU" :hehehe: ... похоже на останов с комментарием на дисплюй
"Капиталистом стать можно лишь тогда, когда обогатишь свою память знанием всех тех богатств, которые выработало человечество"
Аватара пользователя
odekolon
Мастер
Сообщения: 1125
Зарегистрирован: 05 ноя 2014, 14:53
Репутация: 360
Настоящее имя: Борис
Контактная информация:

Re: Таки запустил динозавра..

Сообщение odekolon »

вчера опять ковырялся с роботом....
такой подставы от ABB, не ожидал совсем.

робот работает, но вот готовить программы для него, практически невозможно.... :?

диски, на которые робот пишет программы, несовместимы ни с чем, кроме "фирменной читалки от АВВ" :hehehe:
файловой системы, в привычном понимании, нет информация пишется блоками (4 блока на диск) программа может быть в составе этого блока
место где живет программа, я нашел, выглядит примерно так
ABBhex.jpg (10420 просмотров) <a class='original' href='./download/file.php?id=171652&mode=view' target=_blank>Загрузить оригинал (96.34 КБ)</a>
протокол подключения к компьютеру по ком-порту, "засекречен, разработчик расстрелян"
по компорту подкючался, толку нет - глянул осциилографом, подобрал 9600/8bit/parity
все - что удалось узнать, что при попытке подключения к компу(со стороны робота), робот шлет посылки 05x и ждет на них ответ.

ежели кто может помочь с приобретением программ, для подготовки программ, для ABB S3 M93, готов купить...
"Капиталистом стать можно лишь тогда, когда обогатишь свою память знанием всех тех богатств, которые выработало человечество"
Аватара пользователя
Serg
Мастер
Сообщения: 21923
Зарегистрирован: 17 апр 2012, 14:58
Репутация: 5183
Заслуга: c781c134843e0c1a3de9
Настоящее имя: Сергей
Откуда: Москва
Контактная информация:

Re: Таки запустил динозавра..

Сообщение Serg »

odekolon писал(а):место где живет программа, я нашел, выглядит примерно так
Я б "сделал" небольшую программку для робота, буквально пару-тройку команд, записал-бы её на диск. Потом что-нибудь изменил-бы в программе и снова записал. - Разницу в "кракозябрах" попытался-бы осознать. И так далее...
Я не Христос, рыбу не раздаю, но могу научить, как сделать удочку...
Аватара пользователя
odekolon
Мастер
Сообщения: 1125
Зарегистрирован: 05 ноя 2014, 14:53
Репутация: 360
Настоящее имя: Борис
Контактная информация:

Re: Таки запустил динозавра..

Сообщение odekolon »

я именно так и сделал - а иначе откуда мне знать, что прога живет по указанному адресу...
явной корреляции между текстом программы и кракозябрами пока не видно...
"Капиталистом стать можно лишь тогда, когда обогатишь свою память знанием всех тех богатств, которые выработало человечество"
Ответить

Вернуться в «Роботы»