hypertherm hyspeed ht2000 прошу помощи

Намоточные, сверлильные, электроэррозионные и другие станки с ЧПУ.
tambaki
Новичок
Сообщения: 1
Зарегистрирован: 02 июл 2019, 09:02
Репутация: 0
Настоящее имя: tambaki
Контактная информация:

hypertherm hyspeed ht2000 прошу помощи

Сообщение tambaki »

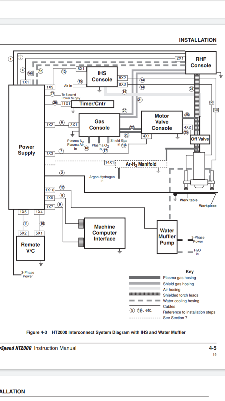
Всем привет! Имеется блок регулировки высоты резака IHS. Проблема заключается в том что у блока оторваны разьем 8Х1 и 8Х2 8Х3 и провода напрямую прикручены к плашке и плате, прикручены не правильно. С 8Х2 и 8Х3 я разобрался это два датчика индуктивности на вилке резака и с питанием из разъема 8Х1 тоже белые черный 110 вольт переменки, а далее начинается трудность с разводкой есть общий вид блока из документации и распиновка разъема, но там не понятно соединение внутреннее. Остается 2 жилки с воздушного клапана который вилку с датчиками опускает по маркировке клапан питается от 24 вольт, красный-черный зеленый -черный от оторванного разъема 8Х1 куда подсоединять всю голову сломал подскажите пожалуйста или фото блока рабочего скиньте пожалуйста! фото ниже
Вложения
Screenshot_20190702-083627.png (4169 просмотров) <a class='original' href='./download/file.php?id=165560&mode=view' target=_blank>Загрузить оригинал (184.37 КБ)</a>
Screenshot_20190702-083739.png (4169 просмотров) <a class='original' href='./download/file.php?id=165561&mode=view' target=_blank>Загрузить оригинал (170.43 КБ)</a>
Screenshot_20190702-083826.png (4169 просмотров) <a class='original' href='./download/file.php?id=165562&mode=view' target=_blank>Загрузить оригинал (200.33 КБ)</a>
Screenshot_20190702-084209.png (4169 просмотров) <a class='original' href='./download/file.php?id=165563&mode=view' target=_blank>Загрузить оригинал (451.21 КБ)</a>
IMG-20190702-WA0000.jpg (4169 просмотров) <a class='original' href='./download/file.php?id=165564&mode=view' target=_blank>Загрузить оригинал (141.91 КБ)</a>

Вернуться в «Прочие станки»