7i37com и SON (servo on)

Работа с платами MESA, подключение, конфигурация.
Аватара пользователя
Nick
Мастер
Сообщения: 22776
Зарегистрирован: 23 ноя 2009, 16:45
Репутация: 1735
Заслуга: Developer
Откуда: Gatchina, Saint-Petersburg distr., Russia
Контактная информация:

7i37com и SON (servo on)

Сообщение Nick »

Есть серва, у нее SON, который для активации надо подключать к ее сигнальной земле:
servo_on.png (5519 просмотров) <a class='original' href='./download/file.php?id=70828&mode=view' target=_blank>Загрузить оригинал (54.94 КБ)</a>
Есть 7i37com, у которой выходы ""sourcing" or "PNP" type outputs". Я правильно понимаю, что этот SON к 7i37com напрямую не подключить?
Нужно что-то еще между ними? (реле?) Что в этом случае лучше использовать?
Sinking outputs are not available on the 7I37COM because the outputs have a V+
common so are all "sourcing" or "PNP" type outputs.


If you are making you own machine, this output mode (sourcing) is safer as it
will not enable relays or other loads in case of the most likely type of
"short" failure which is a short to ground. Likewise sinking inputs are safest
in that a short to ground will be interpreted as an inactive input so for
example in a normal NC limit switch situation a short to ground will be
interpreted as an activated limit switch (causing a fault, as it should)

Of course this does not help if you need to be compatible with
existing equipment that needs sinking outputs or sourcing inputs
aftaev
Зачётный участник
Зачётный участник
Сообщения: 34042
Зарегистрирован: 04 апр 2010, 19:22
Репутация: 6194
Откуда: Казахстан.
Контактная информация:

Re: 7i37com и SON (servo on)

Сообщение aftaev »

Nick писал(а):Есть серва, у нее SON, который для активации надо подключать к ее сигнальной земле:
Если не ошибаюсь у меня S-On подключен прям к Месе. А схема включения сигнала SON в серве такая как у тебя
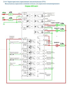
Подключение сервы Яксава.JPG (5514 просмотров) <a class='original' href='./download/file.php?id=70829&mode=view' target=_blank>Загрузить оригинал (189.49 КБ)</a>
Дилетанту сложные вещи кажутся очень простыми, и только профессионал понимает насколько сложна самая простая вещь
Кто хочет - ищет возможности, кто не хочет - ищет оправдание.
Найди работу по душе и тебе не придется работать.
Аватара пользователя
Nick
Мастер
Сообщения: 22776
Зарегистрирован: 23 ноя 2009, 16:45
Репутация: 1735
Заслуга: Developer
Откуда: Gatchina, Saint-Petersburg distr., Russia
Контактная информация:

Re: 7i37com и SON (servo on)

Сообщение Nick »

А к какой месе и как подключено?

Вот эти два диода, которые на схеме, они что значат? Что можно и так и так подключать?
aftaev
Зачётный участник
Зачётный участник
Сообщения: 34042
Зарегистрирован: 04 апр 2010, 19:22
Репутация: 6194
Откуда: Казахстан.
Контактная информация:

Re: 7i37com и SON (servo on)

Сообщение aftaev »

Nick писал(а):А к какой месе и как подключено?
7и77 на ТВ5 на EAN
Nick писал(а):Что можно и так и так подключать?
аха
Дилетанту сложные вещи кажутся очень простыми, и только профессионал понимает насколько сложна самая простая вещь
Кто хочет - ищет возможности, кто не хочет - ищет оправдание.
Найди работу по душе и тебе не придется работать.
Аватара пользователя
Serg
Мастер
Сообщения: 21923
Зарегистрирован: 17 апр 2012, 14:58
Репутация: 5183
Заслуга: c781c134843e0c1a3de9
Настоящее имя: Сергей
Откуда: Москва
Контактная информация:

Re: 7i37com и SON (servo on)

Сообщение Serg »

Подключать прямо к месе и зашунтировать вход сервы резистором ~1к.

А Афтаева на схеме S-on не подключен.
Я не Христос, рыбу не раздаю, но могу научить, как сделать удочку...
aftaev
Зачётный участник
Зачётный участник
Сообщения: 34042
Зарегистрирован: 04 апр 2010, 19:22
Репутация: 6194
Откуда: Казахстан.
Контактная информация:

Re: 7i37com и SON (servo on)

Сообщение aftaev »

UAVpilot писал(а):А Афтаева на схеме S-on не подключен.
На той схеме показано что у сервы такие же входы как у Nick на серве, и у меня оно работает без всяких релюшек.
И как бы на схеме показано подключение степ/дир которое к 7и77 думаю не применимо :) Схема это подключение сервы к Mach3 ;)
Дилетанту сложные вещи кажутся очень простыми, и только профессионал понимает насколько сложна самая простая вещь
Кто хочет - ищет возможности, кто не хочет - ищет оправдание.
Найди работу по душе и тебе не придется работать.
Аватара пользователя
PKM
Почётный участник
Почётный участник
Сообщения: 4263
Зарегистрирован: 31 мар 2011, 18:11
Репутация: 705
Настоящее имя: Андрей
Откуда: Украина
Контактная информация:

Re: 7i37com и SON (servo on)

Сообщение PKM »

Nick, я таким сервам обычно выход enable подключаю на вход DICOM, а SON замыкаю на землю. Это в случае, если соседние входы не нужны :)
Даже и от 12В срабатывает.
Аватара пользователя
Serg
Мастер
Сообщения: 21923
Зарегистрирован: 17 апр 2012, 14:58
Репутация: 5183
Заслуга: c781c134843e0c1a3de9
Настоящее имя: Сергей
Откуда: Москва
Контактная информация:

Re: 7i37com и SON (servo on)

Сообщение Serg »

aftaev писал(а):На той схеме показано что у сервы такие же входы как у Nick на серве, и у меня оно работает без всяких релюшек.
А подключены они тоже к 7i37?
Я не Христос, рыбу не раздаю, но могу научить, как сделать удочку...
Аватара пользователя
Nick
Мастер
Сообщения: 22776
Зарегистрирован: 23 ноя 2009, 16:45
Репутация: 1735
Заслуга: Developer
Откуда: Gatchina, Saint-Petersburg distr., Russia
Контактная информация:

Re: 7i37com и SON (servo on)

Сообщение Nick »

PKM писал(а):Nick, я таким сервам обычно выход enable подключаю на вход DICOM, а SON замыкаю на землю. Это в случае, если соседние входы не нужны
Даже и от 12В срабатывает.
А 200мА ему хватит? (хотя наверное должно хватить...)
aftaev
Зачётный участник
Зачётный участник
Сообщения: 34042
Зарегистрирован: 04 апр 2010, 19:22
Репутация: 6194
Откуда: Казахстан.
Контактная информация:

Re: 7i37com и SON (servo on)

Сообщение aftaev »

Nick писал(а):А 200мА ему хватит? (хотя наверное должно хватить...)
У Яскавы на входе оптопары и им нужно 15мА, шо у тебя за сервы только ты ведаешь :)
Дилетанту сложные вещи кажутся очень простыми, и только профессионал понимает насколько сложна самая простая вещь
Кто хочет - ищет возможности, кто не хочет - ищет оправдание.
Найди работу по душе и тебе не придется работать.
Аватара пользователя
Nick
Мастер
Сообщения: 22776
Зарегистрирован: 23 ноя 2009, 16:45
Репутация: 1735
Заслуга: Developer
Откуда: Gatchina, Saint-Petersburg distr., Russia
Контактная информация:

Re: 7i37com и SON (servo on)

Сообщение Nick »

Я так понимаю, если подавать питание на DICOM - то от него будет питаться какая-то логическая схема...
Аватара пользователя
Serg
Мастер
Сообщения: 21923
Зарегистрирован: 17 апр 2012, 14:58
Репутация: 5183
Заслуга: c781c134843e0c1a3de9
Настоящее имя: Сергей
Откуда: Москва
Контактная информация:

Re: 7i37com и SON (servo on)

Сообщение Serg »

Nick писал(а):Я так понимаю, если подавать питание на DICOM - то от него будет питаться какая-то логическая схема...
DICOM - Digital Input/Interface COMmon, т.е. общий провод "внешних половинок" оптопар.
Я не Христос, рыбу не раздаю, но могу научить, как сделать удочку...
Ответить

Вернуться в «MESA»