Первичная установка пин парпорта

Обсуждение установки, настройки и использования LinuxCNC. Вопросы по Gкоду.
Аватара пользователя
dinkata
Мастер
Сообщения: 1028
Зарегистрирован: 05 сен 2014, 09:07
Репутация: 391
Настоящее имя: Диньо
Откуда: Болгария
Контактная информация:

Первичная установка пин парпорта

Сообщение dinkata »

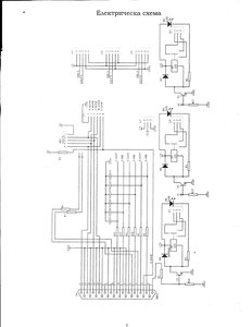
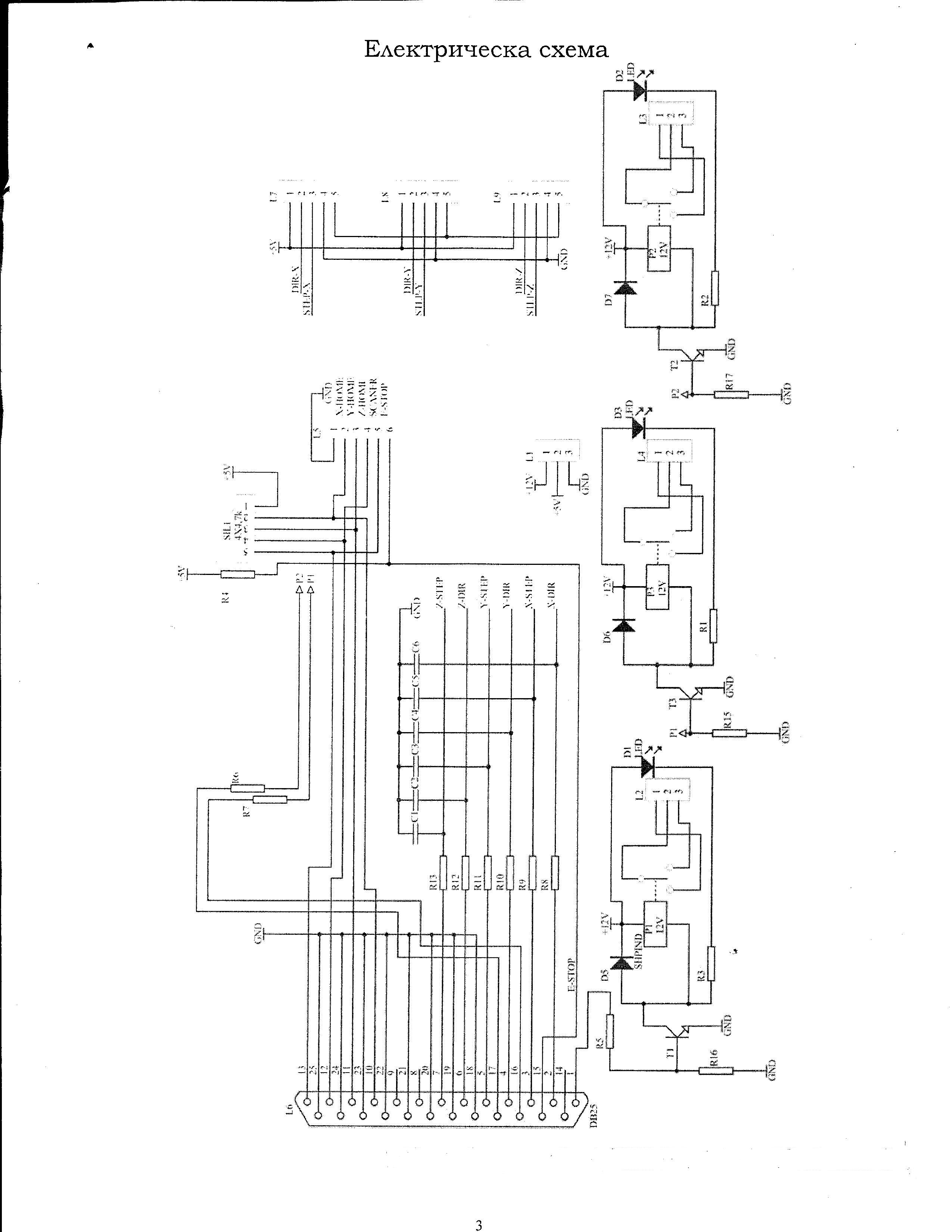
Здравствуйте,решил протестироват вот ета штука в Stepconfiguration (фото 3АХ ) ,и схем .
На компютере установлен Debian Wheezy LinuxCNC 2.6.5 ,после конфигурирование в ини наместо DISPLAY = Axis ставлю DISPLAY = gmoccapy.
Драйвера шаговиков пока не включал ,что наблюдается -включаем компютер ,реле 1 и 2 срабатьйвают ,пока загружается Debian Wheezy реле 2 вьйключается ,а включается реле 3 .Когда стартируем LinuxCNC всех реле вьйключаются и потом нормально управляются из LinuxCNC.
При вьйключение компютера пока идет сброс всех реле на секунда включаются !
Ест ли некакой запрет на пиньй lpt ,пока не заработает LinuxCNC они не реагировали?
Реле подвключеньйе к пин1 ;16 и 17 , вот и хал..

Код: Выделить всё

# Generated by stepconf 1.1 at Tue Dec 16 14:41:36 2014
# If you make changes to this file, they will be
# overwritten when you run stepconf again
loadrt trivkins
loadrt [EMCMOT]EMCMOT base_period_nsec=[EMCMOT]BASE_PERIOD servo_period_nsec=[EMCMOT]SERVO_PERIOD num_joints=[TRAJ]AXES
loadrt probe_parport
loadrt hal_parport cfg="0x378 out"
setp parport.0.reset-time 5000
loadrt stepgen step_type=0,0,0
loadrt classicladder_rt numPhysInputs=50 numPhysOutputs=50 numS32in=50 numS32out=50 numFloatIn=50 numFloatOut=50

addf parport.0.read base-thread
addf stepgen.make-pulses base-thread
addf parport.0.write base-thread
addf parport.0.reset base-thread

addf stepgen.capture-position servo-thread
addf motion-command-handler servo-thread
addf motion-controller servo-thread
addf classicladder.0.refresh servo-thread
addf stepgen.update-freq servo-thread
net spindle-cmd <= motion.spindle-speed-out
net spindle-at-speed => motion.spindle-at-speed
net spindle-cw <= motion.spindle-forward

net probe-in => motion.probe-input
net dout-00 <= motion.digital-out-00
net din-00 => motion.digital-in-00
net din-01 => motion.digital-in-01
net din-02 => motion.digital-in-02
net din-03 => motion.digital-in-03

net spindle-cw => parport.0.pin-01-out
setp parport.0.pin-02-out-invert 1
net xdir => parport.0.pin-02-out
net xstep => parport.0.pin-03-out
setp parport.0.pin-03-out-reset 1
setp parport.0.pin-04-out-invert 1
net ydir => parport.0.pin-04-out
net ystep => parport.0.pin-05-out
setp parport.0.pin-05-out-reset 1
setp parport.0.pin-06-out-invert 1
net zdir => parport.0.pin-06-out
net zstep => parport.0.pin-07-out
setp parport.0.pin-07-out-reset 1
net dout-00 => parport.0.pin-16-out
net xenable => parport.0.pin-17-out
net din-00 <= parport.0.pin-10-in
net din-01 <= parport.0.pin-11-in
net din-02 <= parport.0.pin-12-in
net probe-in <= parport.0.pin-13-in
net din-03 <= parport.0.pin-15-in

setp stepgen.0.position-scale [AXIS_0]SCALE
setp stepgen.0.steplen 1
setp stepgen.0.stepspace 0
setp stepgen.0.dirhold 35000
setp stepgen.0.dirsetup 35000
setp stepgen.0.maxaccel [AXIS_0]STEPGEN_MAXACCEL
net xpos-cmd axis.0.motor-pos-cmd => stepgen.0.position-cmd
net xpos-fb stepgen.0.position-fb => axis.0.motor-pos-fb
net xstep <= stepgen.0.step
net xdir <= stepgen.0.dir
net xenable axis.0.amp-enable-out => stepgen.0.enable

setp stepgen.1.position-scale [AXIS_1]SCALE
setp stepgen.1.steplen 1
setp stepgen.1.stepspace 0
setp stepgen.1.dirhold 35000
setp stepgen.1.dirsetup 35000
setp stepgen.1.maxaccel [AXIS_1]STEPGEN_MAXACCEL
net ypos-cmd axis.1.motor-pos-cmd => stepgen.1.position-cmd
net ypos-fb stepgen.1.position-fb => axis.1.motor-pos-fb
net ystep <= stepgen.1.step
net ydir <= stepgen.1.dir
net yenable axis.1.amp-enable-out => stepgen.1.enable

setp stepgen.2.position-scale [AXIS_2]SCALE
setp stepgen.2.steplen 1
setp stepgen.2.stepspace 0
setp stepgen.2.dirhold 35000
setp stepgen.2.dirsetup 35000
setp stepgen.2.maxaccel [AXIS_2]STEPGEN_MAXACCEL
net zpos-cmd axis.2.motor-pos-cmd => stepgen.2.position-cmd
net zpos-fb stepgen.2.position-fb => axis.2.motor-pos-fb
net zstep <= stepgen.2.step
net zdir <= stepgen.2.dir
net zenable axis.2.amp-enable-out => stepgen.2.enable

net estop-out <= iocontrol.0.user-enable-out
net estop-out => iocontrol.0.emc-enable-in

net tool-number <= iocontrol.0.tool-prep-number
net tool-change-loopback iocontrol.0.tool-change => iocontrol.0.tool-changed
net tool-prepare-loopback iocontrol.0.tool-prepare => iocontrol.0.tool-prepared

# Load Classicladder without GUI (can reload LADDER GUI in AXIS GUI
loadusr classicladder --nogui custom.clp
Вложения
3AX.jpg (2517 просмотров) <a class='original' href='./download/file.php?id=38325&mode=view' target=_blank>Загрузить оригинал (12.94 КБ)</a>
Shem3AX.jpg (2517 просмотров) <a class='original' href='./download/file.php?id=38326&mode=view' target=_blank>Загрузить оригинал (568.68 КБ)</a>
Последний раз редактировалось dinkata 16 дек 2014, 16:15, всего редактировалось 1 раз.
Простите ошибки, я иностранец.У моя клавиатура нету "э" и "ы"
Аватара пользователя
Nick
Мастер
Сообщения: 22776
Зарегистрирован: 23 ноя 2009, 16:45
Репутация: 1735
Заслуга: Developer
Откуда: Gatchina, Saint-Petersburg distr., Russia
Контактная информация:

Re: Первичная установка пин парпорта

Сообщение Nick »

Лучше всего в схему добавить ручной пускатель с возможностью выключения и компа.
Т.е. запустили linuxcnc включили кнопкой пускатель. Как только выключаем linuxcnc сбрасываем пускатель в shutdown.hal
Аватара пользователя
dinkata
Мастер
Сообщения: 1028
Зарегистрирован: 05 сен 2014, 09:07
Репутация: 391
Настоящее имя: Диньо
Откуда: Болгария
Контактная информация:

Re: Первичная установка пин парпорта

Сообщение dinkata »

Не знаю ,но пока мне кажется ест что то ,куда? :wik: .Почему думаю так , в дома имеем вот такая машинка (фото внизу ).
Там бьйл Ubuntu 10.04 с LinuxCNC 2.5 .Все работало нормально .Из за много причин решил установит Debian Wheezy LinuxCNC 2.6 .Сохранил файльй из конфигурацию и установил Debian Wheezy LinuxCNC 2.6 ,сделал конфигурация в Stepconfiguration ,и в новую вставил старьйе файльй .Опят перешел на
DISPLAY = gmoccapy. После открьйвание LinuxCNC в gmoccapy. бутон Ав.останов включен и шаговики загудели ,как будто бьй нажал F1 ,а я его не трогал .После вьйключения бутон Ав.останов и снова включения все пошло нормально ..!!??
Посмотрите пожалуйста ,ошибка у меня или ..? ...ини:

Код: Выделить всё

# Generated by stepconf 1.1 at Mon Dec 15 19:12:54 2014
# If you make changes to this file, they will be
# overwritten when you run stepconf again

[EMC]
MACHINE = FrezaDDD
DEBUG = 0

[DISPLAY]
DISPLAY = gmoccapy
PREFERENCE_FILE_PATCH = FrezaDDD.pref
EDITOR = gedit
POSITION_OFFSET = RELATIVE
POSITION_FEEDBACK = ACTUAL
MAX_FEED_OVERRIDE = 1.2
INTRO_GRAPHIC = linuxcnc.gif
INTRO_TIME = 5
PROGRAM_PREFIX = /home/ewron/linuxcnc/nc_files
INCREMENTS = 5mm 1mm .5mm .1mm .05mm .01mm .005mm

[FILTER]
PROGRAM_EXTENSION = .png,.gif,.jpg Greyscale Depth Image
PROGRAM_EXTENSION = .py Python Script
png = image-to-gcode
gif = image-to-gcode
jpg = image-to-gcode
py = python

[TASK]
TASK = milltask
CYCLE_TIME = 0.010

[RS274NGC]
PARAMETER_FILE = linuxcnc.var

[EMCMOT]
EMCMOT = motmod
COMM_TIMEOUT = 1.0
COMM_WAIT = 0.010
BASE_PERIOD = 31000
SERVO_PERIOD = 1000000

[HAL]
HALFILE = FrezaDDD.hal
HALFILE = custom.hal
POSTGUI_HALFILE = custom_postgui.hal

[TRAJ]
AXES = 3
COORDINATES = X Y Z
LINEAR_UNITS = mm
ANGULAR_UNITS = degree
CYCLE_TIME = 0.010
DEFAULT_VELOCITY = 13.44
MAX_VELOCITY = 134.41

[EMCIO]
EMCIO = io
CYCLE_TIME = 0.100
TOOL_TABLE = tool.tbl

[AXIS_0]
TYPE = LINEAR
HOME = 0.0
MAX_VELOCITY = 127.688172043
MAX_ACCELERATION = 250.0
STEPGEN_MAXACCEL = 312.5
SCALE = 240.0
FERROR = 1
MIN_FERROR = .25
MIN_LIMIT = -0.001
MAX_LIMIT = 410.0
HOME_OFFSET = 0.000000
HOME_SEARCH_VEL = -10.000000
HOME_LATCH_VEL = 2.083333
HOME_IGNORE_LIMITS = YES
HOME_SEQUENCE = 1

[AXIS_1]
TYPE = LINEAR
HOME = 0.0
MAX_VELOCITY = 127.688172043
MAX_ACCELERATION = 350.0
STEPGEN_MAXACCEL = 437.5
SCALE = 240.0
FERROR = 1
MIN_FERROR = .25
MIN_LIMIT = -0.001
MAX_LIMIT = 500.0
HOME_OFFSET = 0.000000
HOME_SEARCH_VEL = -15.000000
HOME_LATCH_VEL = 2.083333
HOME_IGNORE_LIMITS = YES
HOME_SEQUENCE = 2

[AXIS_2]
TYPE = LINEAR
HOME = 0.0
MAX_VELOCITY = 100.0
MAX_ACCELERATION = 200.0
STEPGEN_MAXACCEL = 250.0
SCALE = 200.0
FERROR = 1
MIN_FERROR = .25
MIN_LIMIT = -150.0
MAX_LIMIT = 0.001
HOME_OFFSET = 0.000000
HOME_SEARCH_VEL = 10.000000
HOME_LATCH_VEL = -2.500000
HOME_IGNORE_LIMITS = YES
HOME_SEQUENCE = 0
хал

Код: Выделить всё

# Generated by stepconf at Sat Jun 21 15:31:07 2014
# If you make changes to this file, they will be
# overwritten when you run stepconf again
loadrt trivkins
loadrt [EMCMOT]EMCMOT base_period_nsec=[EMCMOT]BASE_PERIOD servo_period_nsec=[EMCMOT]SERVO_PERIOD num_joints=[TRAJ]AXES
loadrt probe_parport
loadrt hal_parport cfg="0x378 out  "
setp parport.0.reset-time 5000
loadrt stepgen step_type=0,0,0
loadrt charge_pump
net estop-out charge-pump.enable iocontrol.0.user-enable-out
net charge-pump <= charge-pump.out

addf parport.0.read base-thread
addf stepgen.make-pulses base-thread
addf charge-pump base-thread
addf parport.0.write base-thread
addf parport.0.reset base-thread

addf stepgen.capture-position servo-thread
addf motion-command-handler servo-thread
addf motion-controller servo-thread
addf stepgen.update-freq servo-thread
net spindle-cmd <= motion.spindle-speed-out
net spindle-cw <= motion.spindle-forward

net estop-out => parport.0.pin-01-out
net xstep => parport.0.pin-02-out
setp parport.0.pin-02-out-reset 1
setp parport.0.pin-03-out-invert 1
net xdir => parport.0.pin-03-out
net ystep => parport.0.pin-04-out
setp parport.0.pin-04-out-reset 1
setp parport.0.pin-05-out-invert 1
net ydir => parport.0.pin-05-out
net zstep => parport.0.pin-06-out
setp parport.0.pin-06-out-reset 1
net zdir => parport.0.pin-07-out
net charge-pump => parport.0.pin-16-out
net spindle-cw => parport.0.pin-17-out


net min-home-x <= parport.0.pin-10-in
net min-home-y <= parport.0.pin-11-in
net min-home-z <= parport.0.pin-12-in
net estop-ext <= parport.0.pin-15-in-not


setp stepgen.0.position-scale [AXIS_0]SCALE
setp stepgen.0.steplen 1
setp stepgen.0.stepspace 0
setp stepgen.0.dirhold 36000
setp stepgen.0.dirsetup 36000
setp stepgen.0.maxaccel [AXIS_0]STEPGEN_MAXACCEL
net xpos-cmd axis.0.motor-pos-cmd => stepgen.0.position-cmd
net xpos-fb stepgen.0.position-fb => axis.0.motor-pos-fb
net xstep <= stepgen.0.step
net xdir <= stepgen.0.dir
net xenable axis.0.amp-enable-out => stepgen.0.enable
net min-home-x => axis.0.home-sw-in
net min-home-x => axis.0.neg-lim-sw-in

setp stepgen.1.position-scale [AXIS_1]SCALE
setp stepgen.1.steplen 1
setp stepgen.1.stepspace 0
setp stepgen.1.dirhold 36000
setp stepgen.1.dirsetup 36000
setp stepgen.1.maxaccel [AXIS_1]STEPGEN_MAXACCEL
net ypos-cmd axis.1.motor-pos-cmd => stepgen.1.position-cmd
net ypos-fb stepgen.1.position-fb => axis.1.motor-pos-fb
net ystep <= stepgen.1.step
net ydir <= stepgen.1.dir
net yenable axis.1.amp-enable-out => stepgen.1.enable
net min-home-y => axis.1.home-sw-in
net min-home-y => axis.1.neg-lim-sw-in

setp stepgen.2.position-scale [AXIS_2]SCALE
setp stepgen.2.steplen 1
setp stepgen.2.stepspace 0
setp stepgen.2.dirhold 36000
setp stepgen.2.dirsetup 36000
setp stepgen.2.maxaccel [AXIS_2]STEPGEN_MAXACCEL
net zpos-cmd axis.2.motor-pos-cmd => stepgen.2.position-cmd
net zpos-fb stepgen.2.position-fb => axis.2.motor-pos-fb
net zstep <= stepgen.2.step
net zdir <= stepgen.2.dir
net zenable axis.2.amp-enable-out => stepgen.2.enable
net min-home-z => axis.2.home-sw-in
net min-home-z => axis.2.neg-lim-sw-in

net estop-out <= iocontrol.0.user-enable-out
net estop-ext => iocontrol.0.emc-enable-in

loadusr -W hal_manualtoolchange
net tool-change iocontrol.0.tool-change => hal_manualtoolchange.change
net tool-changed iocontrol.0.tool-changed <= hal_manualtoolchange.changed
net tool-number iocontrol.0.tool-prep-number => hal_manualtoolchange.number
net tool-prepare-loopback iocontrol.0.tool-prepare => iocontrol.0.tool-prepared
Вложения
IMG_20141216_072628.jpg (2500 просмотров) <a class='original' href='./download/file.php?id=38327&mode=view' target=_blank>Загрузить оригинал (644.89 КБ)</a>
Простите ошибки, я иностранец.У моя клавиатура нету "э" и "ы"
Аватара пользователя
dinkata
Мастер
Сообщения: 1028
Зарегистрирован: 05 сен 2014, 09:07
Репутация: 391
Настоящее имя: Диньо
Откуда: Болгария
Контактная информация:

Re: Первичная установка пин парпорта

Сообщение dinkata »

Nick писал(а):Лучше всего в схему добавить ручной пускатель с возможностью выключения и компа.
Зачем ,обидно кажется для LinuxCNC ,такие вещи умеет а .....
Простите ошибки, я иностранец.У моя клавиатура нету "э" и "ы"
Аватара пользователя
Nick
Мастер
Сообщения: 22776
Зарегистрирован: 23 ноя 2009, 16:45
Репутация: 1735
Заслуга: Developer
Откуда: Gatchina, Saint-Petersburg distr., Russia
Контактная информация:

Re: Первичная установка пин парпорта

Сообщение Nick »

стоп, еще раз, запустил linuxcnc, именно linuxcnc а не debian и все релешки включились, потом тыркнул F1, они выключились, потом еще F1 - ...?
Аватара пользователя
Сергей Саныч
Мастер
Сообщения: 9116
Зарегистрирован: 30 май 2012, 14:20
Репутация: 2858
Откуда: Тюмень
Контактная информация:

Re: Первичная установка пин парпорта

Сообщение Сергей Саныч »

dinkata писал(а):Зачем ,обидно кажется для LinuxCNC ,такие вещи умеет а .....
Пока мы не запустили LinuxCNC, LPT находится под управлением вначале BIOS, а потом драйвера параллельного порта. Состояние выходов при этом непредсказуемо.
Надо разбираться с charge pump. Но этому компоненту требуется специальная аппаратная поддержка - детектор импульсной последовательности.
Чудес не бывает. Бывают фокусы.
Аватара пользователя
dinkata
Мастер
Сообщения: 1028
Зарегистрирован: 05 сен 2014, 09:07
Репутация: 391
Настоящее имя: Диньо
Откуда: Болгария
Контактная информация:

Re: Первичная установка пин парпорта

Сообщение dinkata »

Nick писал(а):еще раз,
по пост #1: запускаем комп (Debian Wheezy) реле 1 и 2 включается , во време загрузка Debian Wheezy реле 2 вьйключается ,а включается реле 3 .
Debian Wheezy загружен реле 1 и 3 включеньйе и так стоят пока не стартируем LinuxCNC пока он загружается всех реле вьйключаются т.е в нормальное положение и нормально управляются из LinuxCNC.
Простите ошибки, я иностранец.У моя клавиатура нету "э" и "ы"
Аватара пользователя
dinkata
Мастер
Сообщения: 1028
Зарегистрирован: 05 сен 2014, 09:07
Репутация: 391
Настоящее имя: Диньо
Откуда: Болгария
Контактная информация:

Re: Первичная установка пин парпорта

Сообщение dinkata »

Nick писал(а):Лучше всего в схему добавить ручной пускатель
Сергей Саныч писал(а):Надо разбираться с charge pump
Спасибо ,понял что надо
Простите ошибки, я иностранец.У моя клавиатура нету "э" и "ы"
Ответить

Вернуться в «LinuxCNC»