"Чтобы не создавать отдельную тему ради одного вопроса"

Общие вопросы станкостроения и организиции труда.
Аватара пользователя
daemon78
Мастер
Сообщения: 1693
Зарегистрирован: 02 окт 2018, 15:02
Репутация: 103
Настоящее имя: Владимир
Откуда: Москва
Контактная информация:

Re: "Чтобы не создавать отдельную тему ради одного вопроса"

Сообщение daemon78 »

MX_Master писал(а):Вверху будет лучше по жесткости, но хреново, если нужно делать защиту. Внизу легче кинуть общую защиту на рельс и ШВП, но жесткость будет чутка хуже.
Защиту не планирую.
Спасибо
Smlua
Мастер
Сообщения: 806
Зарегистрирован: 15 май 2017, 16:29
Репутация: 374
Настоящее имя: Mikhail
Контактная информация:

Re: "Чтобы не создавать отдельную тему ради одного вопроса"

Сообщение Smlua »

я бы снизу ставил - юстировать легче - если портал нужно будет повернуть, то и кронштейн соотсетственно легче повернуть чтоб перпендикулярно винту был, ну и доступ к винтам кареток проще винт не мешает.
Andrey@KZN
Мастер
Сообщения: 442
Зарегистрирован: 22 авг 2016, 12:21
Репутация: 44
Настоящее имя: Андрей
Контактная информация:

Re: "Чтобы не создавать отдельную тему ради одного вопроса"

Сообщение Andrey@KZN »

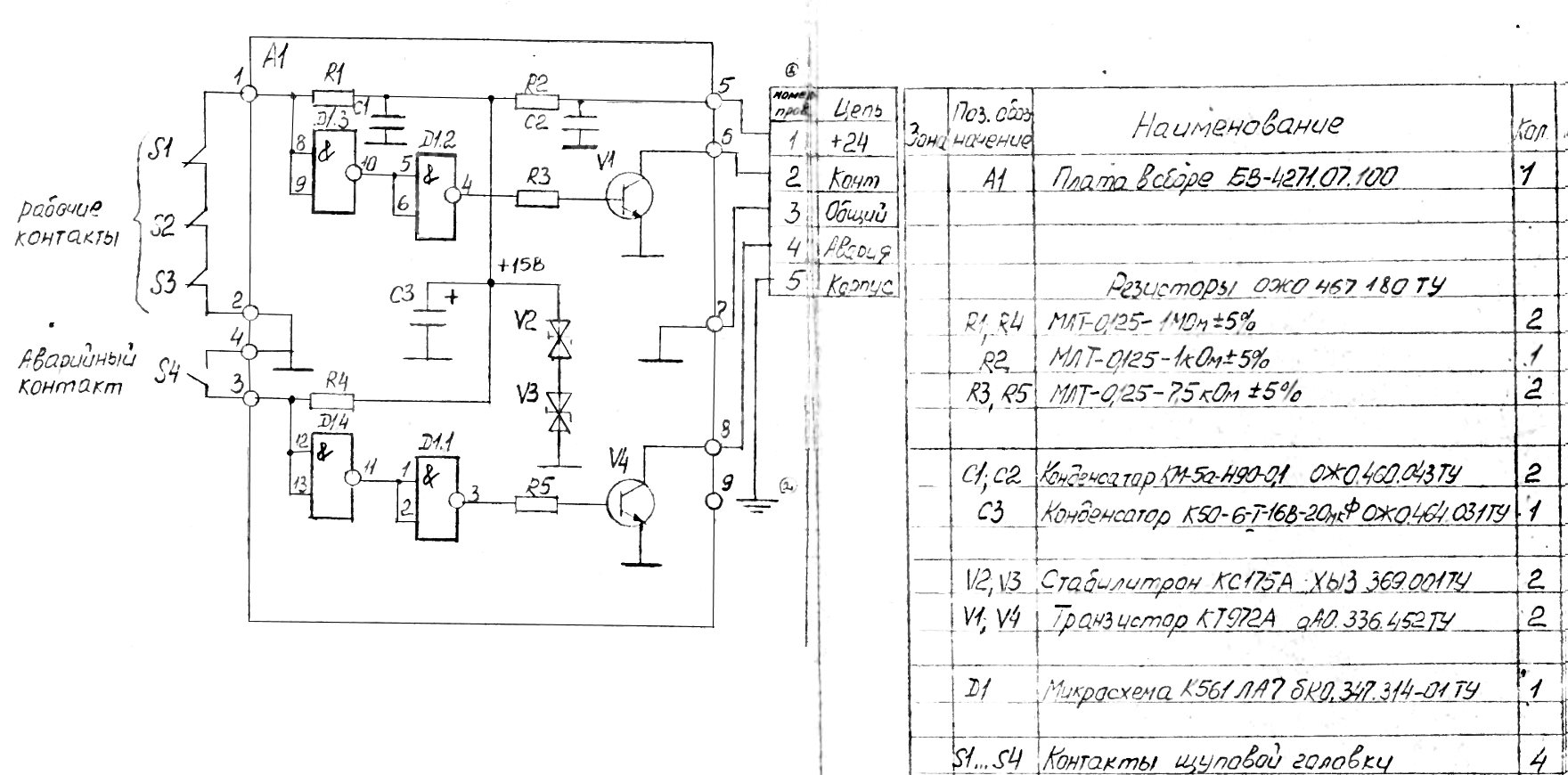
Есть датчик касания фрезы.
На выходе КТ972 с ОЭ дает логический ноль. (на схеме это 6-й выход / 2-й провод)
Нужно параллельно с этим датчиком включить микрик
Не поплохеет ли транзитору на выходе, если его насильно замкнуть на ноль? Может через резистор?
Вложения
Контакт.jpg (1107 просмотров) <a class='original' href='./download/file.php?id=168801&sid=8d67ce2226bfbd50b7b2a41901d22c93&mode=view' target=_blank>Загрузить оригинал (233.86 КБ)</a>
lkbyysq
Мастер
Сообщения: 2284
Зарегистрирован: 14 май 2016, 09:40
Репутация: 346
Настоящее имя: Станислав Ерофеев
Откуда: Санкт-Петербург

Re: "Чтобы не создавать отдельную тему ради одного вопроса"

Сообщение lkbyysq »

Не поплохеет ни разу.

Кривая схема, кстати. Следует добавить между базой и эмиттером транзисторов резистор 820 Ом. Иначе заряд в базе рассасываться долго будет, а транзистор долго закрываться.
Последний раз редактировалось lkbyysq 12 сен 2019, 23:02, всего редактировалось 1 раз.
MaksSavchuk
Опытный
Сообщения: 156
Зарегистрирован: 17 май 2019, 09:56
Репутация: 13
Настоящее имя: Максим Савчук
Контактная информация:

Re: "Чтобы не создавать отдельную тему ради одного вопроса"

Сообщение MaksSavchuk »

lkbyysq писал(а):Иначе заряд в базе рассасываться долго будет
его же не в воздухе оставляют, логика его тащит и к верху и к низу, плюс для биполяров это не так критично в принципе, если только в условиях сильных помех
Аватара пользователя
evgenymcp
Мастер
Сообщения: 1422
Зарегистрирован: 23 апр 2017, 05:37
Репутация: 328
Настоящее имя: Евгений
Откуда: Абакан,Хакасия
Контактная информация:

Re: "Чтобы не создавать отдельную тему ради одного вопроса"

Сообщение evgenymcp »

Andrey@KZN писал(а):Есть датчик касания фрезы.
На выходе КТ972 с ОЭ дает логический ноль. (на схеме это 6-й выход / 2-й провод)
Нужно параллельно с этим датчиком включить микрик
Не поплохеет ли транзитору на выходе, если его насильно замкнуть на ноль? Может через резистор?
Что за датчик? Интересно как сделан аварийный контакт.
Аватара пользователя
Mamont
Мастер
Сообщения: 2005
Зарегистрирован: 10 дек 2015, 12:21
Репутация: 391
Настоящее имя: Виталий
Откуда: РБ Минск
Контактная информация:

Re: "Чтобы не создавать отдельную тему ради одного вопроса"

Сообщение Mamont »

evgenymcp писал(а): Что за датчик? Интересно как сделан аварийный контакт.
Думаю в виде дополнительной кнопки за осью щупа. Если после размыкания одного из 3 контактов станок ЧПУ продолжит ход, потом замкнется аварийная кнопочка, прежде чем механически щуп внутри во что нибуть жесткое не упрется и не погнет(ся)

Коротить Э-К у транзистора микриком можно, ничего ему не случится
Andrey@KZN
Мастер
Сообщения: 442
Зарегистрирован: 22 авг 2016, 12:21
Репутация: 44
Настоящее имя: Андрей
Контактная информация:

Re: "Чтобы не создавать отдельную тему ради одного вопроса"

Сообщение Andrey@KZN »

Спасибо за ответы
evgenymcp писал(а):Что за датчик?
БВ-4271-07
http://www.chipmaker.ru/files/file/7417/
Мелькал на продажу у нас (подороже), но на директлоте дешевле
evgenymcp писал(а):Интересно как сделан аварийный контакт
Там интересная конструкция, но не уверен, что надежная :)
Когда контактный шток движется вниз - к нему прикреплены три шарика, размыкающие контакт, это как будто классика
А еще есть подпружиненная пластина, которая в отпущенном состоянии замыкает аварийный контакт. Но она в датчике не в свободном состоянии, а специально к штоку привязана веревочкой (!)
Получается так, что при движении штока эта пластина распрямляется, контачит аварию, но шток в неё не упирается и может двигаться еще с сантиметр (длина этой самой веревочки)

И еще - сам шток из корпуса выходит не перпендикулярно. Буду смотреть, что можно поколхозить

P. S. Получился такой мини-отзыв.
Аватара пользователя
daemon78
Мастер
Сообщения: 1693
Зарегистрирован: 02 окт 2018, 15:02
Репутация: 103
Настоящее имя: Владимир
Откуда: Москва
Контактная информация:

Re: "Чтобы не создавать отдельную тему ради одного вопроса"

Сообщение daemon78 »

Всем привет.
Подскажите пожалуйста, я правильно понимаю, что установка фиксированной опоры типа FK на ШВП допускается с любой стороны опоры?
Аватара пользователя
evgenymcp
Мастер
Сообщения: 1422
Зарегистрирован: 23 апр 2017, 05:37
Репутация: 328
Настоящее имя: Евгений
Откуда: Абакан,Хакасия
Контактная информация:

Re: "Чтобы не создавать отдельную тему ради одного вопроса"

Сообщение evgenymcp »

Как сделать так, чтобы при фрезеровке кармана врезался после каждого прохода на безопасную высоту не поднималась. УП создаю в Aspire.
lkbyysq
Мастер
Сообщения: 2284
Зарегистрирован: 14 май 2016, 09:40
Репутация: 346
Настоящее имя: Станислав Ерофеев
Откуда: Санкт-Петербург

Re: "Чтобы не создавать отдельную тему ради одного вопроса"

Сообщение lkbyysq »

MaksSavchuk писал(а):
lkbyysq писал(а):Иначе заряд в базе рассасываться долго будет
его же не в воздухе оставляют, логика его тащит и к верху и к низу, плюс для биполяров это не так критично в принципе, если только в условиях сильных помех
Во-первых, рассасываться он будет через резистор номиналом в десять раз больше, т.е. минимум в десять раз дольше. И все это время транзистор будет открыт.
Во-вторых, не поленитесь, зацените разницу посредством осциллографа.
В-третьих, не совсем понял каким боком тут помехи прикладываются.
Andrey@KZN
Мастер
Сообщения: 442
Зарегистрирован: 22 авг 2016, 12:21
Репутация: 44
Настоящее имя: Андрей
Контактная информация:

Re: "Чтобы не создавать отдельную тему ради одного вопроса"

Сообщение Andrey@KZN »

Блин, стыдно спрашивать, но помогите - не могу припаять провод к разьему.
В детстве увлекался электроникой, паял советскими паяльниками - провод прижимаешь пргретым залуженным паяльником к канифоли - он сперва в растаявшую канифоль проваливается и потом сразу часть олова на него перетекает и блестит залуженный.
А сейчас пытаюсь залудить провод паяльником T12 с алишки - это какой-то ад. Конец провода не прогревается. Олово, если и стекает на провод - держится на паре волосинок и остальное каплей висит.
Думал этот современный паяльник не очень совместим с тем кусочком старго советского олова, что у меня.
Взял припой с температурой 180-190 и какую-то мягкую канифоль.
Все равно жалом опустить конец провода в канифоль не получается.

Само жало при этом разогрето и нормально плавит олово. Проблема именно в том, что оно медленно греет провод.
MaksSavchuk
Опытный
Сообщения: 156
Зарегистрирован: 17 май 2019, 09:56
Репутация: 13
Настоящее имя: Максим Савчук
Контактная информация:

Re: "Чтобы не создавать отдельную тему ради одного вопроса"

Сообщение MaksSavchuk »

lkbyysq писал(а):рассасываться он будет через резистор номиналом в десять раз больше
микросекунды против миллиамперов в обвязке механического контакта ;)
MaksSavchuk
Опытный
Сообщения: 156
Зарегистрирован: 17 май 2019, 09:56
Репутация: 13
Настоящее имя: Максим Савчук
Контактная информация:

Re: "Чтобы не создавать отдельную тему ради одного вопроса"

Сообщение MaksSavchuk »

Andrey@KZN писал(а):T12 с алишки - это какой-то ад
жало должно быть адекватно тому, что вы паяете. если это иголка под пайку мелких smd то вы им и не прогреете провод никогда. плюс выбор нормального припоя и флюса это ещё та история, я например просто беру у наших монтажников и даже не пытаюсь покупать их сам. плюс техника пайки медным жалом и с покрытием немного но отличаются, надо приноровиться. если провод не окислен в усмерть то обычно достаточно флюса внутри припоя для идеального залуживания.
Andrey@KZN
Мастер
Сообщения: 442
Зарегистрирован: 22 авг 2016, 12:21
Репутация: 44
Настоящее имя: Андрей
Контактная информация:

Re: "Чтобы не создавать отдельную тему ради одного вопроса"

Сообщение Andrey@KZN »

evgenymcp писал(а):Как сделать так, чтобы при фрезеровке кармана врезался после каждого прохода на безопасную высоту не поднималась. УП создаю в Aspire.
Карман (Pocket toolpath) так не умеет
Aspire умеет так делать в Profile toolpath, но это, конечно, не то :(
Аватара пользователя
hmnijp
Мастер
Сообщения: 1754
Зарегистрирован: 20 авг 2017, 15:02
Репутация: 542
Настоящее имя: Константин
Откуда: Ульяновск
Контактная информация:

Re: "Чтобы не создавать отдельную тему ради одного вопроса"

Сообщение hmnijp »

Andrey@KZN писал(а):какую-то мягкую канифоль.
возможно это какой нибудь жир в баночке, очень малокислый, неспособный удалить окислы на проводе. по тому и не паяется. Попадался такой, попробуйте флюс поменять. или для проверки ткните провод паяльником в таблетку аспирина
Аватара пользователя
MX_Master
Мастер
Сообщения: 7490
Зарегистрирован: 27 июн 2015, 19:45
Репутация: 3113
Настоящее имя: Михаил
Откуда: Алматы
Контактная информация:

Re: "Чтобы не создавать отдельную тему ради одного вопроса"

Сообщение MX_Master »

Andrey@KZN писал(а):Блин, стыдно спрашивать, но помогите - не могу припаять провод к разьему.
ЛТИ-120 с кисточкой
Аватара пользователя
daemon78
Мастер
Сообщения: 1693
Зарегистрирован: 02 окт 2018, 15:02
Репутация: 103
Настоящее имя: Владимир
Откуда: Москва
Контактная информация:

Re: "Чтобы не создавать отдельную тему ради одного вопроса"

Сообщение daemon78 »

MX_Master писал(а):ЛТИ-120 с кисточкой
+1
"Народный" флюс
Аватара пользователя
Сергей Саныч
Мастер
Сообщения: 9116
Зарегистрирован: 30 май 2012, 14:20
Репутация: 2858
Откуда: Тюмень
Контактная информация:

Re: "Чтобы не создавать отдельную тему ради одного вопроса"

Сообщение Сергей Саныч »

daemon78 писал(а): я правильно понимаю, что установка фиксированной опоры типа FK на ШВП допускается с любой стороны опоры?
Правильно.
Чудес не бывает. Бывают фокусы.
Andrey@KZN
Мастер
Сообщения: 442
Зарегистрирован: 22 авг 2016, 12:21
Репутация: 44
Настоящее имя: Андрей
Контактная информация:

Re: "Чтобы не создавать отдельную тему ради одного вопроса"

Сообщение Andrey@KZN »

ЛТИ-120 понял, спасибо, парни

А припой какой взять?
Из не российских (типа наверное получше, чем российские) доступен фирмы Felder
Есть Pb60Sn40, а есть Sn60Pb40 - пока не осознал, в чем разница
И в составе проволочек есть либо активированный флюс, либо СЛАБОактивированный флюс
Ответить

Вернуться в «Общие вопросы»